Demag выдает аварию. Помогите.
-
- Сообщения: 21
- Зарегистрирован: 24 фев 2021, 12:53
- Страна, Регион, Область: Россия
- Город: Калуга
- Благодарил (а): 0
- Поблагодарили: 3 раза
Demag выдает аварию. Помогите.
Уважаемые коллеги. Помогите по ТПА demag 420. При включении двигателя и закрывании двери выдает ошибку " гидравл.предохранитель замыкания " дословно. Насос гудит как-то странно будто в системе воздух. В пятницу работал. Может кто сталкивался ? Заранее спасибо.
-
- Сообщения: 3455
- Зарегистрирован: 02 фев 2020, 10:56
- Страна, Регион, Область: Германия
- Город: NRW
- Благодарил (а): 1219 раз
- Поблагодарили: 1429 раз
Re: Demag выдает аварию. Помогите.
Дословно Hydraulische Schließhubsicherung defektАлексей 979 писал(а): ↑16 мар 2021, 13:33Уважаемые коллеги. Помогите по ТПА demag 420. При включении двигателя и закрывании двери выдает ошибку " гидравл.предохранитель замыкания " дословно. Насос гудит как-то странно будто в системе воздух. В пятницу работал. Может кто сталкивался ? Заранее спасибо.

- За это сообщение автора Артур69 поблагодарил:
- a_kovalenko
- Рейтинг: 5%
Nein zum Krieg.
-
- Сообщения: 811
- Зарегистрирован: 29 июл 2011, 20:30
- Страна, Регион, Область: Её уже нет, только память...
- Город: Город, который помню с детства
- Благодарил (а): 108 раз
- Поблагодарили: 164 раза
Re: Demag выдает аварию. Помогите.
Не совсем понятно, какой именно у Вас DEMAG.
Бывает, что одна из групп контактов концевых выключателей передней защитной двери загрязняется и цепь разорвана.
Через концевики проходит две цепи:
- одна сигнальная, для системы управления;
- вторая рвёт сигнал на катушку магнита смыкания.
Думаю, что у Вас проблема со второй цепью.
Бывает, что одна из групп контактов концевых выключателей передней защитной двери загрязняется и цепь разорвана.
Через концевики проходит две цепи:
- одна сигнальная, для системы управления;
- вторая рвёт сигнал на катушку магнита смыкания.
Думаю, что у Вас проблема со второй цепью.
Качество - это делать что-либо правильно, даже когда никто не смотрит.
© Генри Форд
© Генри Форд
-
- Сообщения: 21
- Зарегистрирован: 24 фев 2021, 12:53
- Страна, Регион, Область: Россия
- Город: Калуга
- Благодарил (а): 0
- Поблагодарили: 3 раза
Re: Demag выдает аварию. Помогите.
Спасибо. Буду смотреть концевики. А почему он даже прогрев масла не включает ? Спасибо всем за помощь.
-
- Сообщения: 31
- Зарегистрирован: 07 май 2015, 09:34
- Страна, Регион, Область: Россия,
- Город: Россия
- Благодарил (а): 14 раз
- Поблагодарили: 2 раза
Re: Demag выдает аварию. Помогите.
Очень похоже на то, что не срабатывает гидравлический клапан, который завязан на концевик защитной двери. Из-за него же в системе не растет давление. Как один из вариантов.
Судя по дате последнего сообщения вопрос уже решен, верно? В чем, в конечном итоге, была причина проблемы?
Судя по дате последнего сообщения вопрос уже решен, верно? В чем, в конечном итоге, была причина проблемы?
-
- Сообщения: 21
- Зарегистрирован: 24 фев 2021, 12:53
- Страна, Регион, Область: Россия
- Город: Калуга
- Благодарил (а): 0
- Поблагодарили: 3 раза
Re: Demag выдает аварию. Помогите.
Проблему не решил. Концевики прозвонил все отрабатывают. Подскажите где искать клапан куда должен приходить сигнал. Схемы нет demag 420/810-2300. 2006 г.выпуска.
-
- Сообщения: 811
- Зарегистрирован: 29 июл 2011, 20:30
- Страна, Регион, Область: Её уже нет, только память...
- Город: Город, который помню с детства
- Благодарил (а): 108 раз
- Поблагодарили: 164 раза
Re: Demag выдает аварию. Помогите.
Внизу передней защитной двери найдите рычаг, на который давит направляющая двери. Этот рычаг и связан с нужным Вам предохранительным гидравлическим клапаном.
Он не управляется, но на нём есть концевик 2-S102, который также завязан в схеме безопасности.
Он не управляется, но на нём есть концевик 2-S102, который также завязан в схеме безопасности.
- За это сообщение автора agent_serg поблагодарил:
- ЗЮМ
- Рейтинг: 5%
Качество - это делать что-либо правильно, даже когда никто не смотрит.
© Генри Форд
© Генри Форд
-
- Сообщения: 3455
- Зарегистрирован: 02 фев 2020, 10:56
- Страна, Регион, Область: Германия
- Город: NRW
- Благодарил (а): 1219 раз
- Поблагодарили: 1429 раз
Re: Demag выдает аварию. Помогите.
Сергей. Поправьте если не прав. Там вроде на 91 странице можно увидеть , достигают ли функции переключения системы управления. Вот что пишут местные демаговцы. Переводagent_serg писал(а): ↑17 мар 2021, 15:58Внизу передней защитной двери найдите рычаг, на который давит направляющая двери. Этот рычаг и связан с нужным Вам предохранительным гидравлическим клапаном.
Он не управляется, но на нём есть концевик 2-S102, который также завязан в схеме безопасности.

DI01.05 Can00
DI01.27 Can00
DI01.09 Can00
DI01.02 Can00
Первые числа могут отличаться , последние означают
... 05 - это 2-S101 в 2VR5
... 27 - это 2-S102 в 2SH4
... 09 2-S2
... 02 ролике переключатель 2-S1
в Первая дверь должна быть 1, а остальные 3 должны быть 0.
когда дверь закрыта, все меняется на противоположное. Изменение должно произойти для всех одновременно.
Nein zum Krieg.
-
- Сообщения: 21
- Зарегистрирован: 24 фев 2021, 12:53
- Страна, Регион, Область: Россия
- Город: Калуга
- Благодарил (а): 0
- Поблагодарили: 3 раза
Re: Demag выдает аварию. Помогите.
Я на китайцах такой рычаг видел. На этом ТПА только электрические концевики. Буду смотреть по сигналам. Спасибо. Как разберусь обязательно отпишусь.
-
- Сообщения: 167
- Зарегистрирован: 07 май 2011, 11:59
- Страна, Регион, Область: Россия, Нижегородская обл.
- Город: Арзамас
- Благодарил (а): 8 раз
- Поблагодарили: 11 раз
Re: Demag выдает аварию. Помогите.
Аналогичную проблему пытаюсь решить. Только попутно ещё пытаюсь настроить раскрученный ещё до меня пропорциональный регулятор. У тебя схем вообще нет никаких? У меня есть схемы на машины 200, 250, 350. Все они одинаковые. Могу предположить, и твоя машина сделана по той же схеме. На дверке не пытайся искать гидравлический рычаг. Нет его там. На ней есть концевик 2S3. Через него напрямую включается 2Y32. На стороне где задняя дверка, стоит клапан, на нем есть концевик 2S101. Вот он и даёт такую ошибку. Ещё к тебе у меня 2 вопроса: 1. У тебя машина работала и перестала, или вновь запускаешь? 2. В окне сервис посмотри пжста, какое давление насоса на ХХ (без движений). Мне очень важно это знать. Буду премного благодарен.Алексей 979 писал(а): ↑17 мар 2021, 22:07Я на китайцах такой рычаг видел. На этом ТПА только электрические концевики. Буду смотреть по сигналам. Спасибо. Как разберусь обязательно отпишусь.
Если нужны схемы, любые сфоткаю и выложу.
Все что руками сделано - можно починить. Нужны знания и время.
-
- Сообщения: 811
- Зарегистрирован: 29 июл 2011, 20:30
- Страна, Регион, Область: Её уже нет, только память...
- Город: Город, который помню с детства
- Благодарил (а): 108 раз
- Поблагодарили: 164 раза
Re: Demag выдает аварию. Помогите.
Ни разу в жизни не видел гидравлический DEMAG без гидравлической защиты.Алексей 979 писал(а): ↑17 мар 2021, 22:07Я на китайцах такой рычаг видел. На этом ТПА только электрические концевики.
- За это сообщение автора agent_serg поблагодарил:
- ЗЮМ
- Рейтинг: 5%
Качество - это делать что-либо правильно, даже когда никто не смотрит.
© Генри Форд
© Генри Форд
-
- Сообщения: 167
- Зарегистрирован: 07 май 2011, 11:59
- Страна, Регион, Область: Россия, Нижегородская обл.
- Город: Арзамас
- Благодарил (а): 8 раз
- Поблагодарили: 11 раз
Re: Demag выдает аварию. Помогите.
Да, конечно ты прав. Она на всех есть. Только по разному реализована. На небольших машинах она управляется непосредственно дверью механически. А на больших - через концевики и клапаны. А функция та же, блокировать движение формы.agent_serg писал(а): ↑17 мар 2021, 23:46Ни разу в жизни не видел гидравлический DEMAG без гидравлической защиты.Алексей 979 писал(а): ↑17 мар 2021, 22:07Я на китайцах такой рычаг видел. На этом ТПА только электрические концевики.
Все что руками сделано - можно починить. Нужны знания и время.
-
- Эксперт Гидравлик
- Сообщения: 5583
- Зарегистрирован: 24 окт 2012, 20:41
- Страна, Регион, Область: СССР
- Город: Деревня Малая Малявня
- Откуда: деревня МАЛАЯ МАЛЯВНЯ
- Благодарил (а): 602 раза
- Поблагодарили: 816 раз
Re: Demag выдает аварию. Помогите.
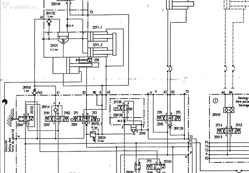
Испорченный телефон какой то. А гидросхему разместить ни как? И фото систем блокировок.? Гидро предохранитель, это золотниковый распределитель который при открытии двери лишает линию управления распределителем закрытия открытия плиты.
-
- Эксперт Гидравлик
- Сообщения: 5583
- Зарегистрирован: 24 окт 2012, 20:41
- Страна, Регион, Область: СССР
- Город: Деревня Малая Малявня
- Откуда: деревня МАЛАЯ МАЛЯВНЯ
- Благодарил (а): 602 раза
- Поблагодарили: 816 раз
Re: Demag выдает аварию. Помогите.
Первая, что попалась.
- Вложения
-
- Demag GidroSheme.PDF
- (175.77 КБ) 26 скачиваний
Последний раз редактировалось ЗЮМ 18 мар 2021, 00:58, всего редактировалось 1 раз.
-
- Сообщения: 167
- Зарегистрирован: 07 май 2011, 11:59
- Страна, Регион, Область: Россия, Нижегородская обл.
- Город: Арзамас
- Благодарил (а): 8 раз
- Поблагодарили: 11 раз
Re: Demag выдает аварию. Помогите.
Да, на мелких машинах с мультипликатором так сделано. На больших с рычагами немного иначе, но суть такая же. Блокировать движение формы. Время уже позднее, фоткать и выкладывать. Кому интересно, я обязательно выложу.
Все что руками сделано - можно починить. Нужны знания и время.
-
- Эксперт Гидравлик
- Сообщения: 5583
- Зарегистрирован: 24 окт 2012, 20:41
- Страна, Регион, Область: СССР
- Город: Деревня Малая Малявня
- Откуда: деревня МАЛАЯ МАЛЯВНЯ
- Благодарил (а): 602 раза
- Поблагодарили: 816 раз
Re: Demag выдает аварию. Помогите.
Из учебника. Речь о том что гидрозащита есть!!!!! связанная с дверью. Гидрораспред с концевиком.
- Вложения
-
- учебник по гидралике демаг-сумитомо_Страница_52.jpg (48.18 КБ) 13631 просмотр
-
- учебник по гидралике демаг-сумитомо_Страница_51.jpg (100.3 КБ) 13631 просмотр
-
- Эксперт Гидравлик
- Сообщения: 5583
- Зарегистрирован: 24 окт 2012, 20:41
- Страна, Регион, Область: СССР
- Город: Деревня Малая Малявня
- Откуда: деревня МАЛАЯ МАЛЯВНЯ
- Благодарил (а): 602 раза
- Поблагодарили: 816 раз
Re: Demag выдает аварию. Помогите.
Другая схема. Две совершенно разные схемы по гидроаппаратуре. А у нас в кармане гвоздь, а у вас?
-
- Эксперт Гидравлик
- Сообщения: 5583
- Зарегистрирован: 24 окт 2012, 20:41
- Страна, Регион, Область: СССР
- Город: Деревня Малая Малявня
- Откуда: деревня МАЛАЯ МАЛЯВНЯ
- Благодарил (а): 602 раза
- Поблагодарили: 816 раз
-
- Эксперт Гидравлик
- Сообщения: 5583
- Зарегистрирован: 24 окт 2012, 20:41
- Страна, Регион, Область: СССР
- Город: Деревня Малая Малявня
- Откуда: деревня МАЛАЯ МАЛЯВНЯ
- Благодарил (а): 602 раза
- Поблагодарили: 816 раз
Re: Demag выдает аварию. Помогите.
Вот о том и речь ????? Зато проверил архив.agent_serg писал(а): ↑16 мар 2021, 17:17Не совсем понятно, какой именно у Вас DEMAG.
Бывает, что одна из групп контактов концевых выключателей передней защитной двери загрязняется и цепь разорвана.
Через концевики проходит две цепи:
- одна сигнальная, для системы управления;
- вторая рвёт сигнал на катушку магнита смыкания.
Думаю, что у Вас проблема со второй цепью.
-
- Сообщения: 167
- Зарегистрирован: 07 май 2011, 11:59
- Страна, Регион, Область: Россия, Нижегородская обл.
- Город: Арзамас
- Благодарил (а): 8 раз
- Поблагодарили: 11 раз
Re: Demag выдает аварию. Помогите.
Всем привет. Где Алексей 979, инициатор темы? Тут еще видеть эл. схему надо. Так и не пойму, у него эл. схемы есть или нет? Я выше писал, как сделано в электрике на рычажных машинах. Так у него или нет, хз. Вечером выложу схемы своего варианта.
Все что руками сделано - можно починить. Нужны знания и время.
-
- Эксперт Гидравлик
- Сообщения: 5583
- Зарегистрирован: 24 окт 2012, 20:41
- Страна, Регион, Область: СССР
- Город: Деревня Малая Малявня
- Откуда: деревня МАЛАЯ МАЛЯВНЯ
- Благодарил (а): 602 раза
- Поблагодарили: 816 раз
Re: Demag выдает аварию. Помогите.
У нас вот так. Демаг древненький.
- Вложения
-
- IMG_20210318_131209.jpg (95.34 КБ) 13418 просмотров
-
- IMG_20210318_131150.jpg (85.56 КБ) 13418 просмотров
-
- IMG_20210318_130732.jpg (53.62 КБ) 13418 просмотров
-
- IMG_20210318_130758.jpg (79.9 КБ) 13418 просмотров
-
- Эксперт Гидравлик
- Сообщения: 5583
- Зарегистрирован: 24 окт 2012, 20:41
- Страна, Регион, Область: СССР
- Город: Деревня Малая Малявня
- Откуда: деревня МАЛАЯ МАЛЯВНЯ
- Благодарил (а): 602 раза
- Поблагодарили: 816 раз
-
- Сообщения: 21
- Зарегистрирован: 24 фев 2021, 12:53
- Страна, Регион, Область: Россия
- Город: Калуга
- Благодарил (а): 0
- Поблагодарили: 3 раза
Re: Demag выдает аварию. Помогите.
Здравствуйте. Извините что исчез. На странице сервис при запуске мотора давление 0. Сейчас разбираемся с реле 2к14 и 2к15. Они то горят. То нет.
-
- Сообщения: 167
- Зарегистрирован: 07 май 2011, 11:59
- Страна, Регион, Область: Россия, Нижегородская обл.
- Город: Арзамас
- Благодарил (а): 8 раз
- Поблагодарили: 11 раз
Re: Demag выдает аварию. Помогите.
Всем привет. Алексей, скажи, у тебя электрические и гидравлические схемы есть? При запуске мотора давление 0 Bar это на ХХ надо полагать? Вроде бы оно ни от чего не зависит, ни от каких реле. Только от пропорционального регулятора.Алексей 979 писал(а): ↑23 мар 2021, 11:30Здравствуйте. Извините что исчез. На странице сервис при запуске мотора давление 0. Сейчас разбираемся с реле 2к14 и 2к15. Они то горят. То нет.
Все что руками сделано - можно починить. Нужны знания и время.
-
- Сообщения: 82
- Зарегистрирован: 08 май 2009, 18:02
- Страна, Регион, Область: Україна
- Город: Ternopil
- Откуда: Украина
- Благодарил (а): 23 раза
- Поблагодарили: 1 раз
Re: Demag выдает аварию. Помогите.
У нас такую ошибку выдает именно етот концевик, и глушит мотор.
А клапан срабатывает и не дает закрыть пресс форму, когда не до конца закрыта дверца, или залип концевик...
-
- Сообщения: 167
- Зарегистрирован: 07 май 2011, 11:59
- Страна, Регион, Область: Россия, Нижегородская обл.
- Город: Арзамас
- Благодарил (а): 8 раз
- Поблагодарили: 11 раз
Re: Demag выдает аварию. Помогите.
Он у вас связан механически с дверью? На машине, что речь выше, подобный концевик с дверью механически не связан (я так предполагаю). Машина большая, рычажная, и дверь большая. У меня машины 200, 250 и 350 тоже рычажные, на них гидравлическое предохранение включается через 2S3, он на двери, рядом с 2S1 и 2S2. Через него напрямую (минуя SPS) включается 2Y32 и переключает гидрозамок в закрытое положение, перекрывая подачу масла к цилиндру смыкания. На гидрозамке стоит 2S101, по которому контроллер видит, что гидравлическое устройство предохранения сработало. Вот если на ХХ от насоса будет 0 Bar, гидрозамок не сработает, и машина ошибку даст. Как то так.

Все что руками сделано - можно починить. Нужны знания и время.
- dedaborja
- Сообщения: 928
- Зарегистрирован: 16 июл 2008, 16:55
- Страна, Регион, Область: Россия
- Город: Воронеж
- Откуда: Колыма
- Благодарил (а): 30 раз
- Поблагодарили: 123 раза
Re: Demag выдает аварию. Помогите.
На всякий случай, посмотрите, нет ли у Вас ещё одного конечника на верху каркаса рабочей зоны, связанного с дверью и движением формы. На больших машинах бывает. Как-то раз нетверезвый наладчик сшиб дверь устанавливаемой формой. А форма почти тонна веса. Дверь отрихтовали, поставили, но машина перестала смыкаться. Пока не догадались проверить этот датчик - о нем даже не догадывались. Гляньте...
-
- Сообщения: 167
- Зарегистрирован: 07 май 2011, 11:59
- Страна, Регион, Область: Россия, Нижегородская обл.
- Город: Арзамас
- Благодарил (а): 8 раз
- Поблагодарили: 11 раз
Re: Demag выдает аварию. Помогите.
Алексей пропал опять куда то... 

Все что руками сделано - можно починить. Нужны знания и время.
Кто сейчас на конференции
Сейчас этот форум просматривают: Google [Bot], Majestic-12 [Bot] и 1 гость