Куаси 105/32 пропало давление обоих насосов
-
croc
- Сообщения: 545
- Зарегистрирован: 14 апр 2009, 16:52
- Откуда: ryazan
- Благодарил (а): 7 раз
- Поблагодарили: 13 раз
Куаси 105/32 пропало давление обоих насосов
Прошу помощи.
Пропало давление на насосе. На обеих секциях. Предохранительный клапан в норме.
Клапана управления насосами тоже. В системе на малом несколько кило, на большом
чуть больше. Движений практически нет.
Пропало давление на насосе. На обеих секциях. Предохранительный клапан в норме.
Клапана управления насосами тоже. В системе на малом несколько кило, на большом
чуть больше. Движений практически нет.
-
Jtsuken
- Сообщения: 76
- Зарегистрирован: 02 июл 2010, 11:37
- Страна, Регион, Область: Украина
- Город: Киев
- Откуда: Киев
- Благодарил (а): 0
- Поблагодарили: 1 раз
Re: Куаси 105/32 пропало давление обоих насосов
Фото-файлообменник-ссылка.
Подозреваю отсутствие питания на электромагните гидрораспределителя управления разгрузкой предохранительного клапана.
Или изменено направление вращения электродвигателя на противоположное.
Или насос засосал воздух.
Подозреваю отсутствие питания на электромагните гидрораспределителя управления разгрузкой предохранительного клапана.
Или изменено направление вращения электродвигателя на противоположное.
Или насос засосал воздух.
-
croc
- Сообщения: 545
- Зарегистрирован: 14 апр 2009, 16:52
- Откуда: ryazan
- Благодарил (а): 7 раз
- Поблагодарили: 13 раз
Re: Куаси 105/32 пропало давление обоих насосов
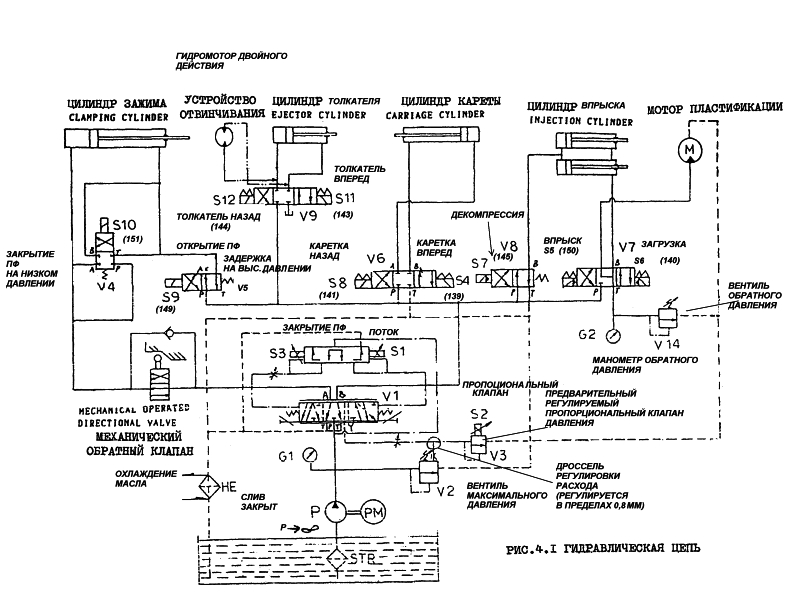
01.3-регулировка предохранительного давления, 01.2 - не задействован,
01.1 - дожатие. Слева и справа магниты с распределителями насосов.
01.1 - дожатие. Слева и справа магниты с распределителями насосов.
-
Jtsuken
- Сообщения: 76
- Зарегистрирован: 02 июл 2010, 11:37
- Страна, Регион, Область: Украина
- Город: Киев
- Откуда: Киев
- Благодарил (а): 0
- Поблагодарили: 1 раз
Re: Куаси 105/32 пропало давление обоих насосов
Если исключено:
- попадание воздуха в насос (белый цвет масла и пена на поверхности);
- неправильное направление вращения электродвигателя (фазу перекинули).
Следовательно перебирай предохранительный клапан: предохранительный управляющиий клапан VD 01.3 так и управляемую им "нижнюю" часть (на схеме неподписан!).
По этой схеме я вижу что "по умолчанию" в системе долно быть давление равное давлению настройки VD 01.3,
при включении электромагнита VDVW 01.1 (или VDVW 01.2) в системе устанавливается давление настроенное на клапане VD 01.1 (или VD 01.2).
Отсюда вывод: если при включении любого из электромагнитов нет давления и при этом точно на каждом из клапанов настроено давление (пружина поджата путем вращения винта - т.е. ни один из клапанов не ослаблен!-иначе через него пойдет масло на слив!) - причина в той части предохранительного клапана которая неподписана.
Если я не сильно ошибаюсь с клапаном: в этой части есть поршенек (подпружиненный) с разгрузочным отверстием размером ~0,5 мм - когда оно засоряется - клапан открывается и сливает масло в бак.
П.С. Есть визуальная возможность убедиться в перекачивании масла насосом в бак?
- попадание воздуха в насос (белый цвет масла и пена на поверхности);
- неправильное направление вращения электродвигателя (фазу перекинули).
Следовательно перебирай предохранительный клапан: предохранительный управляющиий клапан VD 01.3 так и управляемую им "нижнюю" часть (на схеме неподписан!).
По этой схеме я вижу что "по умолчанию" в системе долно быть давление равное давлению настройки VD 01.3,
при включении электромагнита VDVW 01.1 (или VDVW 01.2) в системе устанавливается давление настроенное на клапане VD 01.1 (или VD 01.2).
Отсюда вывод: если при включении любого из электромагнитов нет давления и при этом точно на каждом из клапанов настроено давление (пружина поджата путем вращения винта - т.е. ни один из клапанов не ослаблен!-иначе через него пойдет масло на слив!) - причина в той части предохранительного клапана которая неподписана.
Если я не сильно ошибаюсь с клапаном: в этой части есть поршенек (подпружиненный) с разгрузочным отверстием размером ~0,5 мм - когда оно засоряется - клапан открывается и сливает масло в бак.
П.С. Есть визуальная возможность убедиться в перекачивании масла насосом в бак?
-
croc
- Сообщения: 545
- Зарегистрирован: 14 апр 2009, 16:52
- Откуда: ryazan
- Благодарил (а): 7 раз
- Поблагодарили: 13 раз
Re: Куаси 105/32 пропало давление обоих насосов
Клапана посмотрел. Все чистые. Насос по звуку при принудительном зажатии
одного из его клапанов, напрягается. По манометру в системе килограм 5.
Чудеса какие-то. Насос тоже менял.
одного из его клапанов, напрягается. По манометру в системе килограм 5.
Чудеса какие-то. Насос тоже менял.
-
Jtsuken
- Сообщения: 76
- Зарегистрирован: 02 июл 2010, 11:37
- Страна, Регион, Область: Украина
- Город: Киев
- Откуда: Киев
- Благодарил (а): 0
- Поблагодарили: 1 раз
Re: Куаси 105/32 пропало давление обоих насосов
Насос не причем.
Одновременный выход из строя двух потоков маловероятен.
При выходе из стороя одного потока - второй должен работать - это скажеться на скорости.
Если оба потока не работают - и предохранительный клапан общий - причина в клапане.
Предохранительный клапан непрямого действия в общем состоит из 2-х основных частей:
- ч.1 пилотный управляющий клапан (их параллельно может быть подключено сколь угодно - в системе будет то давление, которое настроено наименьшим);
- ч.2 основной клапан.
Дополнительно система может быть оборудована гидрораспределителем с электромагнитным управлением - для дистанционной разгрузки клапана от давления.
В пилотном клапане (ч.1) винт 6 - это то чем настраивается давление (поджимается пружина 5).
При достижении настроенного давления клапан ч.1 открывается и пропускает поток масла в линию Т(на слив) - это приводит к появлению разрежения в подпоршневой полости поршня 8 и основной клапан ч.2 сливает масло из линии Р (давление) в линию Т(слив).
- При засорении отверстия 11 клапан будет постоянно сливать масло.
- При неплотном прилегании конуса 4 к шайбе (клапан ч.1) - сливает масло.
- При заклинивании поршня 8 - сливает масло.
- При воздушной пробке в клапане ч.1 - слив масла в бак (достаточно ослабить пружину и "прогнать" систему).
90% предохранительных клапанов непрямого действия устроены по этой схеме.
Засорение отверстия 11 - их самая распостраненная беда.
Одновременный выход из строя двух потоков маловероятен.
При выходе из стороя одного потока - второй должен работать - это скажеться на скорости.
Если оба потока не работают - и предохранительный клапан общий - причина в клапане.
Предохранительный клапан непрямого действия в общем состоит из 2-х основных частей:
- ч.1 пилотный управляющий клапан (их параллельно может быть подключено сколь угодно - в системе будет то давление, которое настроено наименьшим);
- ч.2 основной клапан.
Дополнительно система может быть оборудована гидрораспределителем с электромагнитным управлением - для дистанционной разгрузки клапана от давления.
В пилотном клапане (ч.1) винт 6 - это то чем настраивается давление (поджимается пружина 5).
При достижении настроенного давления клапан ч.1 открывается и пропускает поток масла в линию Т(на слив) - это приводит к появлению разрежения в подпоршневой полости поршня 8 и основной клапан ч.2 сливает масло из линии Р (давление) в линию Т(слив).
- При засорении отверстия 11 клапан будет постоянно сливать масло.
- При неплотном прилегании конуса 4 к шайбе (клапан ч.1) - сливает масло.
- При заклинивании поршня 8 - сливает масло.
- При воздушной пробке в клапане ч.1 - слив масла в бак (достаточно ослабить пружину и "прогнать" систему).
90% предохранительных клапанов непрямого действия устроены по этой схеме.
Засорение отверстия 11 - их самая распостраненная беда.
- Вложения
-
- new-2.gif (50.37 КБ) 10380 просмотров
-
croc
- Сообщения: 545
- Зарегистрирован: 14 апр 2009, 16:52
- Откуда: ryazan
- Благодарил (а): 7 раз
- Поблагодарили: 13 раз
Re: Куаси 105/32 пропало давление обоих насосов
Спасибо Jtsuken. Давление появилось. Заменили весь узел с регулировочными и основным
клапаном. Правда причину как всегда не нашли. Завтра посмотрю повнимательнее.
клапаном. Правда причину как всегда не нашли. Завтра посмотрю повнимательнее.
- Бегемот
- Сообщения: 2815
- Зарегистрирован: 03 окт 2009, 13:39
- Страна, Регион, Область: Россия
- Город: Владимир
- Откуда: Из Аршинцево, г. Керчь, Крым-Россия.
- Благодарил (а): 53 раза
- Поблагодарили: 166 раз
- Контактная информация:
Re: Куаси 105/32 пропало давление обоих насосов
У непропорциональной куасюшки 105\32 если не работает малый насос, движений не будет, там управление отбирается именно с малого насоса...При выходе из стороя одного потока - второй должен работать - это скажеться на скорости.
А по давлению, у немцев на торце плунжера предохранительного клапана давления (его отметил Jtsuken) стоит тонкая сеточка, вот когда она забивается- швах... нет давления... как вариант...
Засосать воздух... из бака, который намного выше насоса- это нужен талант)
Бегемот!!! Ты меня не зли!!! ©Олька
-
Jtsuken
- Сообщения: 76
- Зарегистрирован: 02 июл 2010, 11:37
- Страна, Регион, Область: Украина
- Город: Киев
- Откуда: Киев
- Благодарил (а): 0
- Поблагодарили: 1 раз
Re: Куаси 105/32 пропало давление обоих насосов
На гидросхеме приложенной топикстартером оба насоса подключены в одну точку - два потока суммируются в один.Бегемот писал(а): У непропорциональной куасюшки 105\32 если не работает малый насос, движений не будет, там управление отбирается именно с малого насоса...
При виходе из строя одного потока, наличие обратных клапанов не позволяет второму потоку разгрузиться через неисправный.
Следовательно при поломке насоса присутствует давление в гидросистеме, т.к. выход из строя двух потоков одновременно маловероятен.
Честно сказать - я обсуждаемый ТП в глаза не видел.А по давлению, у немцев на торце плунжера предохранительного клапана давления (его отметил Jtsuken) стоит тонкая сеточка, вот когда она забивается- швах... нет давления... как вариант...
Засосать воздух... из бака, который намного выше насоса- это нужен талант)
Но, элементы из которых набрана практически любая станочная гидросхема, основаны на одинаковых принципах действия, имеют схожее внутренне устройство, кого из производителей не возьми: Ульяновский Гидроаппарат, или германский Rexroth, или японский Yuken, или китайский Lixin hydraulics, или американский Moog, и т.д. Сответственно, правила установки тех или иных элементов в любые гидросистемы одинаковы, как и одинаковы присущие гидросистемам неисправности.
Написаны были стандартные ошибки, возникающие при запуске/эксплуатации гидросистем.
Если насос стоит ниже бака - попадение воздуха в гидросистему возможно при замене насоса.
Нередки случаи запуска насоса после его замены, без ослабления предохранительного клапана - в клапане оказываються воздушная пробка и система не дает давления.
- Бегемот
- Сообщения: 2815
- Зарегистрирован: 03 окт 2009, 13:39
- Страна, Регион, Область: Россия
- Город: Владимир
- Откуда: Из Аршинцево, г. Керчь, Крым-Россия.
- Благодарил (а): 53 раза
- Поблагодарили: 166 раз
- Контактная информация:
Re: Куаси 105/32 пропало давление обоих насосов
Где то так....
И если не задействован магнит с регулятором давления впрыска первой ступени... он тогда фигачит полным давлением...нерегулируемым...
И если не задействован магнит с регулятором давления впрыска первой ступени... он тогда фигачит полным давлением...нерегулируемым...
Бегемот!!! Ты меня не зли!!! ©Олька
- Бегемот
- Сообщения: 2815
- Зарегистрирован: 03 окт 2009, 13:39
- Страна, Регион, Область: Россия
- Город: Владимир
- Откуда: Из Аршинцево, г. Керчь, Крым-Россия.
- Благодарил (а): 53 раза
- Поблагодарили: 166 раз
- Контактная информация:
Re: Куаси 105/32 пропало давление обоих насосов
Ради интереса покрутите в голове работу механизма запирания джет мастера 92 года)Jtsuken писал(а): Но, элементы из которых набрана практически любая станочная гидросхема, основаны на одинаковых принципах действия, имеют схожее внутренне устройство, кого из производителей не возьми: Ульяновский Гидроаппарат, или германский Rexroth, или японский Yuken, или китайский Lixin hydraulics, или американский Moog, и т.д. Сответственно, правила установки тех или иных элементов в любые гидросистемы одинаковы, как и одинаковы присущие гидросистемам неисправности.[/i]
А у немцев, кстати, клапана как матрёшки))
Бегемот!!! Ты меня не зли!!! ©Олька
-
Jtsuken
- Сообщения: 76
- Зарегистрирован: 02 июл 2010, 11:37
- Страна, Регион, Область: Украина
- Город: Киев
- Откуда: Киев
- Благодарил (а): 0
- Поблагодарили: 1 раз
Re: Куаси 105/32 пропало давление обоих насосов
Хммм... До этого фото я думал, что, изображенные на гидросхеме выше (неподписанные), квадратик с символом обратного клапана внутри и электромагнитом сверху - кривонарисованное реле(датчик) давления.Бегемот писал(а):Где то так....
И если не задействован магнит с регулятором давления впрыска первой ступени... он тогда фигачит полным давлением...нерегулируемым...
Теперь склоняюсь к тому, что это гидрораспределитель, предназначенный для разгрузки(отключения) потоков (Q1 и Q2) насоса.
-
Jtsuken
- Сообщения: 76
- Зарегистрирован: 02 июл 2010, 11:37
- Страна, Регион, Область: Украина
- Город: Киев
- Откуда: Киев
- Благодарил (а): 0
- Поблагодарили: 1 раз
Re: Куаси 105/32 пропало давление обоих насосов
Если топикстартер не против использования его темы - всегда пожалуйста.Бегемот писал(а):... покрутите в голове работу механизма запирания джет мастера 92 года) ...
Механизм запирания - это Clamping cylinder (цилиндр зажима)? Чего его "крутить"? Или что-то не работает?
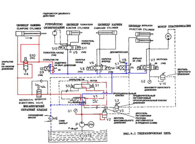
Подключение гидроцилиндра по т.н. "дифференциальной" схеме.
Теоретически такое подключение ведет к ухудшению условий работы штоковых уплотнений.
Цилиндр зажимает когда включены э/м S3 и S10.
Mechanical operated directional valve (гидрораспределитель с механическим управлением, "гидроконцевик") предназначен для запирания г/ц зажима, не совсем понятно, как он механически увязан с самим цилиндром зажима (в какой позиции фиксирует). Почему не электрический концевик-реле-отключение э/м S10. По функциональности то же, а экономически дешевле.
Небольшые, типа конструкторские, замечания:
1. Не вижу необходимости в данной схеме пропорционального электрогидроуправляемого клапана (дорогой, высокие требования к чистоте масла, узкий температурный диапазон рабочей жидкости, слаборемонтопригоден).
Неужели нужно очень точно/часто регулировать перемещения исполняющих узлов? В смысле, настолько часто меняется материал?
2.По схеме, паралельно теплообменнику ничего не стоит? Даже манометра нету?
Как определяется необходимость чистки теплообменника (персонал четко инструктирован и всегда ТО вовремя? :shock: )?
Или там датчик(реле) давления на сливе, неуказанный на схеме?
3. Нет напорного фильтра??
П.С. Будем модернизировать? :)
- Бегемот
- Сообщения: 2815
- Зарегистрирован: 03 окт 2009, 13:39
- Страна, Регион, Область: Россия
- Город: Владимир
- Откуда: Из Аршинцево, г. Керчь, Крым-Россия.
- Благодарил (а): 53 раза
- Поблагодарили: 166 раз
- Контактная информация:
Re: Куаси 105/32 пропало давление обоих насосов
Неа... не по дифференциальной, оно не по классической схеме работает, как мы видим, там нет классической напорной магистрали, и сливной магистрали)
Кстати, на новых моделях они от этого уже отказались, пошла классика...
Просто пропорциональник расхода двусторонний, в одну- смыкание, в другую- размыкание, толкатели, пушка, впрыск, декомпрессия...
Это я к тому, что не всё собирается по классическим схемам, попадаются порой и такие экземпляры)
Один раз разбирал его в токарке, и не подложил под патрон лист картона... так самый мелкий плунжерок, шлупнулся в поддон со стружкой... это было что-то))) Три часа переборки стружки с пинцетом и лупой)))
И нашёл!!!
Кстати, на новых моделях они от этого уже отказались, пошла классика...
Просто пропорциональник расхода двусторонний, в одну- смыкание, в другую- размыкание, толкатели, пушка, впрыск, декомпрессия...
Это я к тому, что не всё собирается по классическим схемам, попадаются порой и такие экземпляры)
Да, это включение насосов... а сам клапан...магнит, пилот и седельный клапан в одном флаконе, я же говорю- матрёшка)Теперь склоняюсь к тому, что это гидрораспределитель, предназначенный для разгрузки(отключения) потоков (Q1 и Q2) насоса.
Один раз разбирал его в токарке, и не подложил под патрон лист картона... так самый мелкий плунжерок, шлупнулся в поддон со стружкой... это было что-то))) Три часа переборки стружки с пинцетом и лупой)))
И нашёл!!!
Бегемот!!! Ты меня не зли!!! ©Олька
-
Jtsuken
- Сообщения: 76
- Зарегистрирован: 02 июл 2010, 11:37
- Страна, Регион, Область: Украина
- Город: Киев
- Откуда: Киев
- Благодарил (а): 0
- Поблагодарили: 1 раз
Re: Куаси 105/32 пропало давление обоих насосов
Такое включение гидроцилиндра в работу (когда его поршневая и штоковая полости соединены) в литературе называют "дифференциальным" подключением.Бегемот писал(а):Неа... не по дифференциальной, оно не по классической схеме работает, как мы видим, там нет классической напорной магистрали, и сливной магистрали)
Позволю себе процитировать справочник Свешникова В.К. "Станочные гидроприводы", 1982 г. стр. 141, (впрочем, в последующих изданиях - этой главы/абзаца нету), глава посвященная выбору схемы гидрораспределителя:
В средней позиции золотника распределителя (соединены линии Р-А-В) камеры цилиндра одновременно сообщаются с напорной линией, а давление масла в системе определяется настройкой предохранительного клапана. Движение цилиндра имеющего одинаковые рабочие площади, прекращается (торможение плавное). Цилиндр может перемещаться, например, вручную. В рабочих камерах сохраняется давление, что позволяет улучшить динамику разгона, однако одновременно ухудшаются условия работы уплотнений штока. Остановка цилиндра с различными рабочими площадями невозможна. В некоторых гидросистемах это явление используется для дифференциального подключения цилиндров, когда в средней позиции распределителя масло, вытесняемое из штоковой камеры, совместно с маслом, подаваемым насосом, поступает в поршневую камеру, обеспечивая существенное увеличение скорости перемещения (при одновременном уменьшении движущей силы).
Красный цвет - давление.
Синий цвет - слив.
Легко видно - зажим осуществляется при подаче давления в обе полости цилиндра одновременно.
- Бегемот
- Сообщения: 2815
- Зарегистрирован: 03 окт 2009, 13:39
- Страна, Регион, Область: Россия
- Город: Владимир
- Откуда: Из Аршинцево, г. Керчь, Крым-Россия.
- Благодарил (а): 53 раза
- Поблагодарили: 166 раз
- Контактная информация:
Re: Куаси 105/32 пропало давление обоих насосов
Опять всё не так, видите, как непросто, когда неклассическая схема))))Jtsuken писал(а):
Такое включение гидроцилиндра в работу (когда его поршневая и штоковая полости соединены) в литературе называют "дифференциальным" подключением.
Позволю себе процитировать справочник Свешникова В.К. "Станочные гидроприводы"
"Далее флуд"
Красный цвет - давление.
Синий цвет - слив.
Легко видно - зажим осуществляется при подаче давления в обе полости цилиндра одновременно.
Зачем Вы нажали кнопку дифферинциала? Вы на хмельницких машинах их тоже нажимаете??
Не надо, а то хлопать плитами будет, как штамп))
Я же сказал, двусторонний пропорциональник расхода... сейчас (в частности с 92 года у китайцев) скорости движений уже не регулируют комбинацией насосов, или крутилкой на управлении аксиально-поршневой системы.... всё задаётся програмно в компутере, а он уже управляет пропорциональным клапаном, как кран его открывает... больше, меньше... сколько цыфирьками набьёте в программе для конкретного циллиндра и на конкретное положение. А положение китайцы в 92 году уже меряли не концевиками, как немцы, а энкодерами... такие электронные линейки...
Так вот, выкинте V4(S10) из головы, включается V5(S9) при смыкании и размыкании, разница в том, куда пропорциональник расхода включится,
а тогда ваш красный- нагнетание при смыкании или слив при размыкании, а синий нагнетание при размыкании и слив при смыкании...
Всё гениально упрощено, до ужаса))) Однако с первого раза в глаза не кидается.. и до осмысления не доходит))
Пи.Си. перевод на схеме не мой... сам бы убил переводчика)
Бегемот!!! Ты меня не зли!!! ©Олька
-
Jtsuken
- Сообщения: 76
- Зарегистрирован: 02 июл 2010, 11:37
- Страна, Регион, Область: Украина
- Город: Киев
- Откуда: Киев
- Благодарил (а): 0
- Поблагодарили: 1 раз
Re: Куаси 105/32 пропало давление обоих насосов
Спасибо за разьяснение схемы работы. Странно почему тогда на "цилиндр зажима" не поставили гидрораспределитель типа V6 (как на "цилиндре кареты"). Он там сам собой напрашивается.Бегемот писал(а): Так вот, выкинте V4(S10) из головы, включается V5(S9) при смыкании и размыкании, разница в том, куда пропорциональник расхода включится,
а тогда ваш красный- нагнетание при смыкании или слив при размыкании, а синий нагнетание при размыкании и слив при смыкании...
Всё гениально упрощено, до ужаса))) Однако с первого раза в глаза не кидается.. и до осмысления не доходит))
Пи.Си. перевод на схеме не мой... сам бы убил переводчика)
Согласитесь, что по моему предположению, цилиндр тоже зажимает... Правда, все остальные элементы в схеме без давления.
Я когда писал "дииференциальное подключение гидроцилиндра" имел ввиду один из способов его включения в работу.
Как электрики говорят - "диодный мост" - и сразу понятно что это выпрямитель.
- Вложения
-
- new-4.jpg (52.68 КБ) 10269 просмотров
- ПластСтер
- Сообщения: 2936
- Зарегистрирован: 29 окт 2009, 13:15
- Страна, Регион, Область: Россия
- Город: Стерлитамак
- Откуда: Как все
- Благодарил (а): 465 раз
- Поблагодарили: 807 раз
- Контактная информация:
Re: Куаси 105/32 пропало давление обоих насосов
Уважаемый Jtsuken! Расскажите пожалуйста, что за книга из которой скопирована страничка?
Звать меня, Сергей
-
Jtsuken
- Сообщения: 76
- Зарегистрирован: 02 июл 2010, 11:37
- Страна, Регион, Область: Украина
- Город: Киев
- Откуда: Киев
- Благодарил (а): 0
- Поблагодарили: 1 раз
Re: Куаси 105/32 пропало давление обоих насосов
Л.Б.Богданович "Гидравлические приводы", Киев, "Вища школа", 1980.
http://knigi.tr200.ru/v.php?id=209624 тут есть в пдф.
http://knigi.tr200.ru/v.php?id=209624 тут есть в пдф.
- ПластСтер
- Сообщения: 2936
- Зарегистрирован: 29 окт 2009, 13:15
- Страна, Регион, Область: Россия
- Город: Стерлитамак
- Откуда: Как все
- Благодарил (а): 465 раз
- Поблагодарили: 807 раз
- Контактная информация:
Re: Куаси 105/32 пропало давление обоих насосов
Спасибо, у нас немного проблемно с литературой, а людей учить надо.
Звать меня, Сергей
Кто сейчас на конференции
Сейчас этот форум просматривают: нет зарегистрированных пользователей и 6 гостей
