Старенький ARBURG ALLROUNDER 270. Вопрос по гидросхеме.
- d_y
- Сообщения: 301
- Зарегистрирован: 04 окт 2008, 13:10
- Страна, Регион, Область: Украина
- Город: Киев
- Откуда: Киев, Украина
- Благодарил (а): 1 раз
- Поблагодарили: 13 раз
Старенький ARBURG ALLROUNDER 270. Вопрос по гидросхеме.
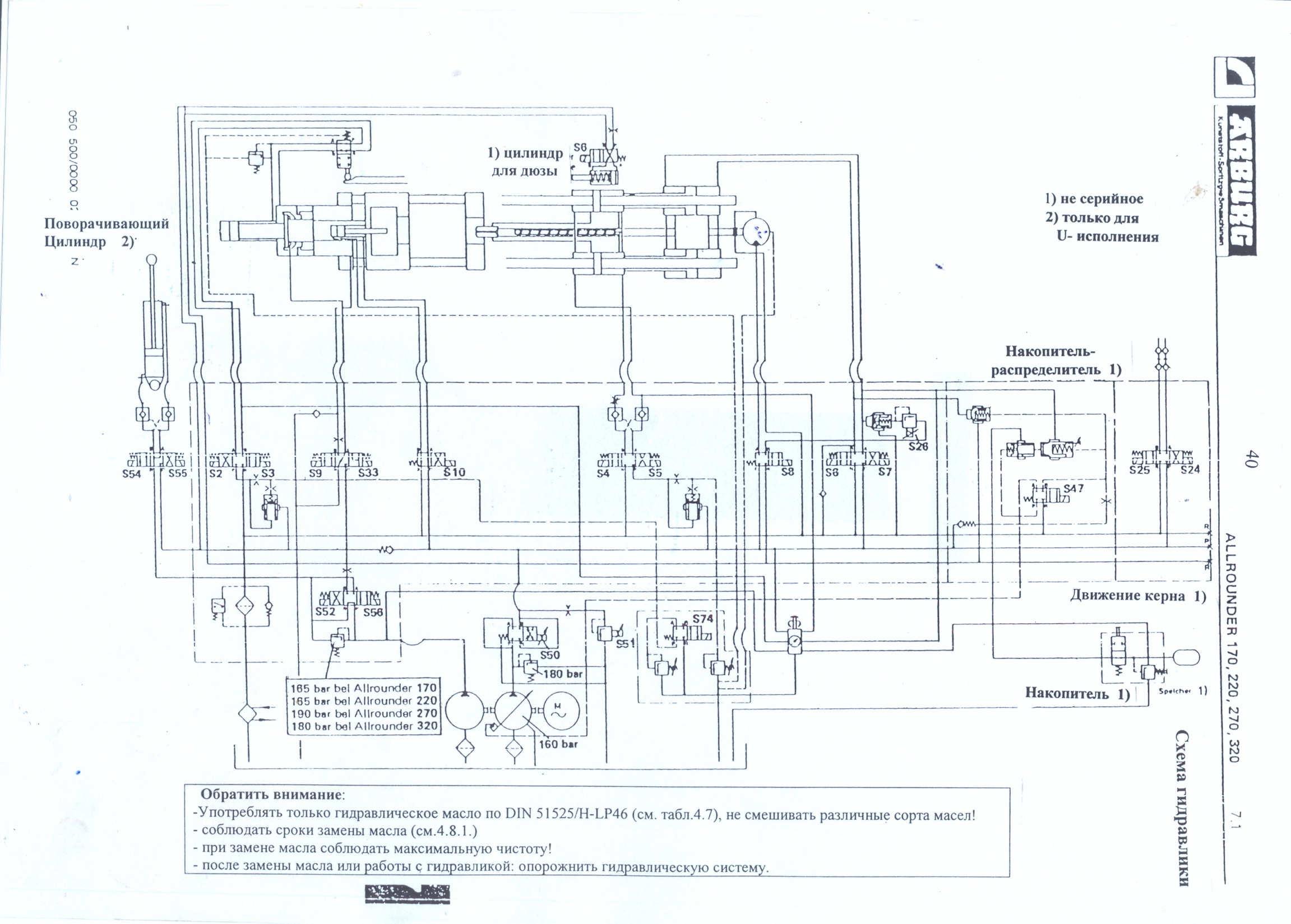
На гидросхеме данного станка есть магнит S51. Подскажите пожалуйста какие функции он выполняет и для чего он нужен ?
И есть так же магнит S47, который используется для работы с гидроаккумулятором.
Этот магнит включается в момент впрыска ? Зарядка гидроаккумулятора при этом идет постоянно при помощи отдельной камеры насоса ?
Магнитов S52, S56, S54, S55, S24, S25 на станке нет.
S50 - пропорциональный клапан расхода.
S74 - пропорциональный клапан давления.
И есть так же магнит S47, который используется для работы с гидроаккумулятором.
Этот магнит включается в момент впрыска ? Зарядка гидроаккумулятора при этом идет постоянно при помощи отдельной камеры насоса ?
Магнитов S52, S56, S54, S55, S24, S25 на станке нет.
S50 - пропорциональный клапан расхода.
S74 - пропорциональный клапан давления.
-
- Сообщения: 1584
- Зарегистрирован: 01 окт 2013, 15:06
- Страна, Регион, Область: Россия
- Город: Екатеринбург
- Откуда: Yevlax
- Благодарил (а): 414 раз
- Поблагодарили: 386 раз
Re: Старенький ARBURG ALLROUNDER 270. Вопрос по гидросхеме.
Думаю что, аккумулятор работает как компенсатор впрыска. Если s47 включен то, если давление впрыска слишком большое он принудительно снижает производительность насоса и открывает дополнительный слив со штоковой полости. Итог данная конструкция выравнивает по давлению и впрыску. S51 регулирует давление в гидросистеме, а S50 предохранительный клапан насоса.
-
- Сообщения: 811
- Зарегистрирован: 29 июл 2011, 20:30
- Страна, Регион, Область: Её уже нет, только память...
- Город: Город, который помню с детства
- Благодарил (а): 108 раз
- Поблагодарили: 164 раза
Re: Старенький ARBURG ALLROUNDER 270. Вопрос по гидросхеме.
Это как-бы предохранительный клапан давления, но на схеме уже есть предохранитель на 180 bar. И почему с электрическим управлением? В системе есть датчик давления? Или это как-то связано с защитной блокировкой.d_y писал(а):На гидросхеме данного станка есть магнит S51. Подскажите пожалуйста какие функции он выполняет и для чего он нужен ?
А циклограммы нет случайно? Она многое прояснила бы.
Качество - это делать что-либо правильно, даже когда никто не смотрит.
© Генри Форд
© Генри Форд
- d_y
- Сообщения: 301
- Зарегистрирован: 04 окт 2008, 13:10
- Страна, Регион, Область: Украина
- Город: Киев
- Откуда: Киев, Украина
- Благодарил (а): 1 раз
- Поблагодарили: 13 раз
Re: Старенький ARBURG ALLROUNDER 270. Вопрос по гидросхеме.
Датчика давления в системе нет. Циклограммы и описания работы станка тоже нет. Если бы была циклограмма, то все бы упростилось.agent_serg писал(а): Это как-бы предохранительный клапан давления, но на схеме уже есть предохранитель на 180 bar. И почему с электрическим управлением? В системе есть датчик давления? Или это как-то связано с защитной блокировкой.
А циклограммы нет случайно? Она многое прояснила бы.
-
- Сообщения: 1584
- Зарегистрирован: 01 окт 2013, 15:06
- Страна, Регион, Область: Россия
- Город: Екатеринбург
- Откуда: Yevlax
- Благодарил (а): 414 раз
- Поблагодарили: 386 раз
Re: Старенький ARBURG ALLROUNDER 270. Вопрос по гидросхеме.
первое сообщение написано у меня "коряво" потому что отвлекался. S47 гидрораспределитель с электрическим управлением включается во время впрыска и стабилизирует скорость и давление впрыска т.е. в путепроводе "В" сбрасывается давление тем и открываются два верхних обратных клапана, когда заканчивается впрыск или замерзло сопло или остался литник в форме чтобы насос не работал с повышенной производительностью через ветку "А" масло заставляет насос снизить производительность.
-
- Эксперт Гидравлик
- Сообщения: 5583
- Зарегистрирован: 24 окт 2012, 20:41
- Страна, Регион, Область: СССР
- Город: Деревня Малая Малявня
- Откуда: деревня МАЛАЯ МАЛЯВНЯ
- Благодарил (а): 602 раза
- Поблагодарили: 816 раз
Re: Старенький ARBURG ALLROUNDER 270. Вопрос по гидросхеме.
По S51, S50 уже ответили: S51 обычный пропорциональный клапан давления системы. S 50 Дежурный аварийный предохранительный клапан постоянно настроен на 180. ПО S 47 авансом соглашусь с Мулланур- еще не посмотрел детально. Что мешает: не четко видны соединения магистралей на пересечениях линий. Думаю пока так: Аккамулятор это подпитка линии управления для сглаживания скачков и импульсов в этой линии. Далее надо сосредоточится на соединениях линий. которые плохо видно. Смогу подробно ответить позже. На следующей неделе.
-
- Эксперт Гидравлик
- Сообщения: 5583
- Зарегистрирован: 24 окт 2012, 20:41
- Страна, Регион, Область: СССР
- Город: Деревня Малая Малявня
- Откуда: деревня МАЛАЯ МАЛЯВНЯ
- Благодарил (а): 602 раза
- Поблагодарили: 816 раз
Re: Старенький ARBURG ALLROUNDER 270. Вопрос по гидросхеме.
Мулланур, я даже затрудняюсь сказать какой дорогой заряжается аккумулятор? Можешь подсказать? Что то не въеду. То что апаратура рядом S 47 управляет производительностью насоса не вызывает сомнений. И аккамулятор заряжается по штрихпунктирной линии от насоса при включении S47 и обнуляет насос в обратном направлении. Просто предполагаю. Не хочу вводить в заблуждение просто думаю. С Арбургами работал один раз и один день. Всегда интересно разобраться в не знакомых завязках. НЕТ ВСЕ ТАКИ плохо читается схема требует НАПРЯЖЕНИЯ. Если сможете на почту скинуть буду рад помочь. Есть кому подсказать если не разберусь. По схеме. Циклограммы нет.
-
- Сообщения: 1584
- Зарегистрирован: 01 окт 2013, 15:06
- Страна, Регион, Область: Россия
- Город: Екатеринбург
- Откуда: Yevlax
- Благодарил (а): 414 раз
- Поблагодарили: 386 раз
Re: Старенький ARBURG ALLROUNDER 270. Вопрос по гидросхеме.
это демпфер (амортизатор) впрыска, а не тот аккумулятор который помогает дополнительно увеличить скорость впрыска. Я так думаю.
-
- Сообщения: 1584
- Зарегистрирован: 01 окт 2013, 15:06
- Страна, Регион, Область: Россия
- Город: Екатеринбург
- Откуда: Yevlax
- Благодарил (а): 414 раз
- Поблагодарили: 386 раз
Re: Старенький ARBURG ALLROUNDER 270. Вопрос по гидросхеме.
С арбургами тоже не много общался. Но подумав пару тройку часов над интересной задачкой пришел к выводу.
-
- Эксперт Гидравлик
- Сообщения: 5583
- Зарегистрирован: 24 окт 2012, 20:41
- Страна, Регион, Область: СССР
- Город: Деревня Малая Малявня
- Откуда: деревня МАЛАЯ МАЛЯВНЯ
- Благодарил (а): 602 раза
- Поблагодарили: 816 раз
Re: Старенький ARBURG ALLROUNDER 270. Вопрос по гидросхеме.
Ну то что он образный аммортизатор понятно. Конечно он маловат по объему мне кажется. Да и не связан он напрямую с магистралью впрыска вроде как.Мулланур писал(а):это демпфер (амортизатор) впрыска, а не тот аккумулятор который помогает дополнительно увеличить скорость впрыска. Я так думаю.
-
- Сообщения: 1584
- Зарегистрирован: 01 окт 2013, 15:06
- Страна, Регион, Область: Россия
- Город: Екатеринбург
- Откуда: Yevlax
- Благодарил (а): 414 раз
- Поблагодарили: 386 раз
Re: Старенький ARBURG ALLROUNDER 270. Вопрос по гидросхеме.
по штриху идет нагрузка и уменьшает производительность на насосе т.е. снижает не нужную нагрузку с насоса.
-
- Эксперт Гидравлик
- Сообщения: 5583
- Зарегистрирован: 24 окт 2012, 20:41
- Страна, Регион, Область: СССР
- Город: Деревня Малая Малявня
- Откуда: деревня МАЛАЯ МАЛЯВНЯ
- Благодарил (а): 602 раза
- Поблагодарили: 816 раз
Re: Старенький ARBURG ALLROUNDER 270. Вопрос по гидросхеме.
Это я тоже вроде как понимаю. они все классически и Енгели и Демаги с моговскими старыми насосами так обвязаны. Но плохо их знаю. И пока не могу сообразить как этот накопитель распределитель работает возле S 47. Так примерно понимаю. Но разобраться хочется. отложу пока из командировки не вернусь домой. Завтра уже. Люблю чертить схемы. Нарисую в цвете и все проработаем ради спортивного интереса и другим польза БУ.Мулланур писал(а):по штриху идет нагрузка и уменьшает производительность на насосе т.е. снижает не нужную нагрузку с насоса.
-
- Сообщения: 1584
- Зарегистрирован: 01 окт 2013, 15:06
- Страна, Регион, Область: Россия
- Город: Екатеринбург
- Откуда: Yevlax
- Благодарил (а): 414 раз
- Поблагодарили: 386 раз
Re: Старенький ARBURG ALLROUNDER 270. Вопрос по гидросхеме.
Когда включен S47 то клапана над ним открываются при излишнем давлении впрыска (один клапан с регулировкой) и сначала заряжается аккумулятор, а потом снижается производительность на насосе. Где то так.
-
- Эксперт Гидравлик
- Сообщения: 5583
- Зарегистрирован: 24 окт 2012, 20:41
- Страна, Регион, Область: СССР
- Город: Деревня Малая Малявня
- Откуда: деревня МАЛАЯ МАЛЯВНЯ
- Благодарил (а): 602 раза
- Поблагодарили: 816 раз
Re: Старенький ARBURG ALLROUNDER 270. Вопрос по гидросхеме.
Согласен пока-хорошо , обмозгуем в выходные. Я пока ТАЙМ АУТ.Мулланур писал(а):Когда включен S47 то клапана над ним открываются при излишнем давлении впрыска (один клапан с регулировкой) и сначала заряжается аккумулятор, а потом снижается производительность на насосе. Где то так.
-
- Эксперт Гидравлик
- Сообщения: 5583
- Зарегистрирован: 24 окт 2012, 20:41
- Страна, Регион, Область: СССР
- Город: Деревня Малая Малявня
- Откуда: деревня МАЛАЯ МАЛЯВНЯ
- Благодарил (а): 602 раза
- Поблагодарили: 816 раз
Re: Старенький ARBURG ALLROUNDER 270. Вопрос по гидросхеме.
Все что я нашел по Арбургу это схема и спецификация компанентов гидравлики. машина мелкая . как КУАСИ 105 по габаритам. опубликую схему и спецификацию. может кому надо. имя и фамилия всех клапанов всего 8 листов. Ну если сравнивать узел впрыска ( моя схема более новая по исполнению машины) То там как у всех ПОДПОР, Первая ступень впрыска и вторая выдержка под давлением когда насос и обнуляет подачу и поддерживает настроенное давление. Вроде так. А аккамулятор может настроен на не высокое давление управления и следит за стабильным управлением насоса. Опять предпологаю пока.
-
- Эксперт Гидравлик
- Сообщения: 5583
- Зарегистрирован: 24 окт 2012, 20:41
- Страна, Регион, Область: СССР
- Город: Деревня Малая Малявня
- Откуда: деревня МАЛАЯ МАЛЯВНЯ
- Благодарил (а): 602 раза
- Поблагодарили: 816 раз
Re: Старенький ARBURG ALLROUNDER 270. Вопрос по гидросхеме.
Еще пять листов спецификации гидроапаратуры.
-
- Сообщения: 42
- Зарегистрирован: 13 июн 2010, 20:30
- Страна, Регион, Область: Украина
- Город: Западная
- Благодарил (а): 0
- Поблагодарили: 0
Re: Старенький ARBURG ALLROUNDER 270. Вопрос по гидросхеме.
У тебя два пропорциональных кл. И регулируемым насос
S50 - скорость регулирует
S51 -регулирует давление в каждой операции своё, какое выставлено на цифырблатах
S52 - прогрев масла, ВКЛ. Если нажата кнопка слева от ручного режима
S56 - включает второй насос постоянного давления только при дожатии иудержании пресформы , у тебя гидравлическое запирание.
Что ещё?
С чего ты взял что S74 - пропорциональник
, он '' даже не клапан'', так перемычка, подключает ручку регулировки давления смыкания.
S47 - подключает аккум. для увиличения скорости впрыска и все.
Для товарища ЗЮМ - у вас схема от 221 рычвжного одно насосного без пропорциональных, а у него гидравлическое запирание, два насоса, три пропорциональных, ну савсем не то.
Звеняюсь за ошибки писал смобильного.
S50 - скорость регулирует
S51 -регулирует давление в каждой операции своё, какое выставлено на цифырблатах
S52 - прогрев масла, ВКЛ. Если нажата кнопка слева от ручного режима
S56 - включает второй насос постоянного давления только при дожатии иудержании пресформы , у тебя гидравлическое запирание.
Что ещё?

С чего ты взял что S74 - пропорциональник

S47 - подключает аккум. для увиличения скорости впрыска и все.
Для товарища ЗЮМ - у вас схема от 221 рычвжного одно насосного без пропорциональных, а у него гидравлическое запирание, два насоса, три пропорциональных, ну савсем не то.
Звеняюсь за ошибки писал смобильного.

Люблю ТПА особенно в разобранном виде
-
- Эксперт Гидравлик
- Сообщения: 5583
- Зарегистрирован: 24 окт 2012, 20:41
- Страна, Регион, Область: СССР
- Город: Деревня Малая Малявня
- Откуда: деревня МАЛАЯ МАЛЯВНЯ
- Благодарил (а): 602 раза
- Поблагодарили: 816 раз
Re: Старенький ARBURG ALLROUNDER 270. Вопрос по гидросхеме.
Да я вижу что не то совершенно. Хочется за одно побольше узнать о Арбургах. Не хотел вводить в заблуждение и за ранее о этом предупредил. Мне лично не понятен был узел Впрыска выше S 47. Теперь яснее. Ждали знающего человека. все равно не понятно обозначение сдвоенного клапана над 47-мым как от акумулятора масло проходит в магистраль впрыска. первый поршенек приоткрывается а как он во второй попадает. Надо расшифрвку описание этого обозначения. Надо в литературу лезть. Или обьясните?.начинаю понимать. Тогда S47 должен включаться на старте впрыска и при выдержке под давлением отключаться. А насос регулируемый уходить на пониженную подачу достигнув высокого давления впрыска на котором он и должен снижать подачу масла. а верхний над 47-мым левый поршень при включении 47-го открывается влево а правый вправо и энергия аккумулятора прет в цилиндр впрыска ТАК? Но не сходится с мнение Мулланура. Но мне кое что стало понятно СПАСИБО.
-
- Сообщения: 1584
- Зарегистрирован: 01 окт 2013, 15:06
- Страна, Регион, Область: Россия
- Город: Екатеринбург
- Откуда: Yevlax
- Благодарил (а): 414 раз
- Поблагодарили: 386 раз
Re: Старенький ARBURG ALLROUNDER 270. Вопрос по гидросхеме.
Уважаемый ЗЮМ. Вы со мной согласитесь что, над S47 с права находится модульный гидравлически управляемый обратный клапан имеющий (скорей всего ручную) регулировку потока, а у левого прошу обратить внимание где расположена возвратная пружина.
-
- Сообщения: 1584
- Зарегистрирован: 01 окт 2013, 15:06
- Страна, Регион, Область: Россия
- Город: Екатеринбург
- Откуда: Yevlax
- Благодарил (а): 414 раз
- Поблагодарили: 386 раз
Re: Старенький ARBURG ALLROUNDER 270. Вопрос по гидросхеме.
Насчет левого клапана можно посмотреть Свешников В.К. Гидрооборудование. Международный справочник. Том-2 ГИДРОАППАРАТУРА страница 141 и далее
- d_y
- Сообщения: 301
- Зарегистрирован: 04 окт 2008, 13:10
- Страна, Регион, Область: Украина
- Город: Киев
- Откуда: Киев, Украина
- Благодарил (а): 1 раз
- Поблагодарили: 13 раз
Re: Старенький ARBURG ALLROUNDER 270. Вопрос по гидросхеме.
По информации от хозяина станка магниты S9 и S33 отвечают за подвижную плиту и работают только в наладке. Если S56 включается с начала силового и до окончания охлаждения (выключается перед раскрытием), то какие еще распределители участвуют в дожатии (кроме пропорциональных) ? Только S2 ?bakplast писал(а):У тебя два пропорциональных кл. И регулируемым насос
S50 - скорость регулирует
S51 -регулирует давление в каждой операции своё, какое выставлено на цифырблатах
S52 - прогрев масла, ВКЛ. Если нажата кнопка слева от ручного режима
S56 - включает второй насос постоянного давления только при дожатии иудержании пресформы , у тебя гидравлическое запирание.
Что ещё?![]()
Опять таки инфа от хозяина станка, о том что магнит S74 - пропорциональный.bakplast писал(а): С чего ты взял что S74 - пропорциональник, он '' даже не клапан'', так перемычка, подключает ручку регулировки давления смыкания.
В какие моменты цикла в таком случае должен работать магнит S74 ?
Исходя из вышеописанного получается что на станке есть следующие пропорциональные клапана:
S50 - расход
S51 - давление
S26 - подпор при загрузке ?
Что то начинает прояснятся, спасибо за информацию!bakplast писал(а):S47 - подключает аккум. для увиличения скорости впрыска и все.
Для товарища ЗЮМ - у вас схема от 221 рычвжного одно насосного без пропорциональных, а у него гидравлическое запирание, два насоса, три пропорциональных, ну савсем не то.
Звеняюсь за ошибки писал смобильного.
-
- Эксперт Гидравлик
- Сообщения: 5583
- Зарегистрирован: 24 окт 2012, 20:41
- Страна, Регион, Область: СССР
- Город: Деревня Малая Малявня
- Откуда: деревня МАЛАЯ МАЛЯВНЯ
- Благодарил (а): 602 раза
- Поблагодарили: 816 раз
Re: Старенький ARBURG ALLROUNDER 270. Вопрос по гидросхеме.
Спасибо МУЛЛАНУР, помню видел обозначения в каком то справочнике и предполагал что в этом какой вы указали. В ближайшее время просмотрю. Присмотревшись к схеме заметил. что правый над 47-м настроен один раз и постоянно. точно такое обозначение на Куаси 5000 два регулятора с регулируемым механическим упором. Два разных условных прохода. Настраиваются раз и пломбируются. С его участием скорость впрыска максимальная. А за остальными скоростями следит штатный регулятор потока на выходе из регулируемого насоса. Ну а управление шайбой наклона производительности насоса с переменной производительностью стандартное как у многих других моделей. ВРОДЕ ТАК. можно уже циклограмму сочинять. Или РАНО? Допустим сопло внезапно на старте впрыска засорилось. При включенном 47-м , давление в линии управления наклонной шайбой растет и левый клапан над 47-м закрывается и насос бысто скидывает литраж за счет наклонной шайбы. думаю здесь на схеме упрощенное изображение обвязки насоса. Автору темы не брать пока за основу мое мнение, сам пока пытаюсь определиться.Мулланур писал(а):Насчет левого клапана можно посмотреть Свешников В.К. Гидрооборудование. Международный справочник. Том-2 ГИДРОАППАРАТУРА страница 141 и далее
Последний раз редактировалось ЗЮМ 14 окт 2013, 10:45, всего редактировалось 1 раз.
-
- Сообщения: 1584
- Зарегистрирован: 01 окт 2013, 15:06
- Страна, Регион, Область: Россия
- Город: Екатеринбург
- Откуда: Yevlax
- Благодарил (а): 414 раз
- Поблагодарили: 386 раз
Re: Старенький ARBURG ALLROUNDER 270. Вопрос по гидросхеме.
Если d_y нужно, то можно и сотавить, но я понял у него больше нет вопросов. И еще схему рисовали для электриков, нюансом гидроаппаратуры пренебрегли.
-
- Эксперт Гидравлик
- Сообщения: 5583
- Зарегистрирован: 24 окт 2012, 20:41
- Страна, Регион, Область: СССР
- Город: Деревня Малая Малявня
- Откуда: деревня МАЛАЯ МАЛЯВНЯ
- Благодарил (а): 602 раза
- Поблагодарили: 816 раз
Re: Старенький ARBURG ALLROUNDER 270. Вопрос по гидросхеме.
ХОРОШО СПАСИБО. Будем ждать конкретных вопросов и заполнять свои белые пятна в памяти. Двигаем свои дела.Мулланур писал(а):Если d_y нужно, то можно и сотавить, но я понял у него больше нет вопросов. И еще схему рисовали для электриков, нюансом гидроаппаратуры пренебрегли.
- d_y
- Сообщения: 301
- Зарегистрирован: 04 окт 2008, 13:10
- Страна, Регион, Область: Украина
- Город: Киев
- Откуда: Киев, Украина
- Благодарил (а): 1 раз
- Поблагодарили: 13 раз
Re: Старенький ARBURG ALLROUNDER 270. Вопрос по гидросхеме.
Осталось еще ряд вопросов (к сожалению от хозяина станка тяжело получить верное толкование требуемой информации):Мулланур писал(а):Если d_y нужно, то можно и сотавить, но я понял у него больше нет вопросов. И еще схему рисовали для электриков, нюансом гидроаппаратуры пренебрегли.
Распределитель с магнитами S9 и S33 почему работает только в наладке ?
S56 на дожатии вместе с какими магнитами работает ?
В какие моменты цикла должен быть включен S74 ?
S47 включается с началом впрыска и остается включенным до конца формования или можно выключить после первой ступени впрыска (она может быть и единственная) ?
-
- Эксперт Гидравлик
- Сообщения: 5583
- Зарегистрирован: 24 окт 2012, 20:41
- Страна, Регион, Область: СССР
- Город: Деревня Малая Малявня
- Откуда: деревня МАЛАЯ МАЛЯВНЯ
- Благодарил (а): 602 раза
- Поблагодарили: 816 раз
Re: Старенький ARBURG ALLROUNDER 270. Вопрос по гидросхеме.
Вот в том то и дело. Нужна логическая циклограмма для начала хотя бы в наладке. Мало времени но будем готовится и работать в этом направлении. Других спецов то же прошу помочь. А у вас нет возможности прислать схему на электронную почту. Может схемка по лучше будет. vmrazumovsky@yandex.ru
- d_y
- Сообщения: 301
- Зарегистрирован: 04 окт 2008, 13:10
- Страна, Регион, Область: Украина
- Город: Киев
- Откуда: Киев, Украина
- Благодарил (а): 1 раз
- Поблагодарили: 13 раз
Re: Старенький ARBURG ALLROUNDER 270. Вопрос по гидросхеме.
Выслал на почту то что мне прислали. Но особо не густо. Может чем то поможет информация.ЗЮМ писал(а):Вот в том то и дело. Нужна логическая циклограмма для начала хотя бы в наладке. Мало времени но будем готовится и работать в этом направлении. Других спецов то же прошу помочь. А у вас нет возможности прислать схему на электронную почту. Может схемка по лучше будет. vmrazumovsky@yandex.ru
-
- Сообщения: 1584
- Зарегистрирован: 01 окт 2013, 15:06
- Страна, Регион, Область: Россия
- Город: Екатеринбург
- Откуда: Yevlax
- Благодарил (а): 414 раз
- Поблагодарили: 386 раз
Re: Старенький ARBURG ALLROUNDER 270. Вопрос по гидросхеме.
Есть ли у Вас другие рисунки цилиндров смыкания.
- d_y
- Сообщения: 301
- Зарегистрирован: 04 окт 2008, 13:10
- Страна, Регион, Область: Украина
- Город: Киев
- Откуда: Киев, Украина
- Благодарил (а): 1 раз
- Поблагодарили: 13 раз
Re: Старенький ARBURG ALLROUNDER 270. Вопрос по гидросхеме.
К сожалению по гидравлике нет больше ничего. Но вроде обещали выслать электросхемы. Машина релейная, возможно получится разобраться в тех вопросах что возникли.Мулланур писал(а):Есть ли у Вас другие рисунки цилиндров смыкания.
-
- Сообщения: 1584
- Зарегистрирован: 01 окт 2013, 15:06
- Страна, Регион, Область: Россия
- Город: Екатеринбург
- Откуда: Yevlax
- Благодарил (а): 414 раз
- Поблагодарили: 386 раз
Re: Старенький ARBURG ALLROUNDER 270. Вопрос по гидросхеме.
s74- это предохранение инструмента формы. Если Вы уверены что у вашей машины нет s54, s55 их цилиндра тогда получается что поршень быстрого смыкания и поршень сжатия формы находятся на одном штоке.
Кто сейчас на конференции
Сейчас этот форум просматривают: нет зарегистрированных пользователей и 9 гостей