ДЕ3330 - обрывается цикл
ДЕ3330 - обрывается цикл
После 5-месячного простоя пытаемся запустить машину. Обрывается цикл при впрыске. Т.е. форма смыкается, сопло подводится, а впрыска нет. Конечники срабатывают (горят на блоке), время впрыска бежит на табло, впрыска нет и по звуку насосы вроде под нагрузкой...
- Бегемот
- Сообщения: 2815
- Зарегистрирован: 03 окт 2009, 13:39
- Страна, Регион, Область: Россия
- Город: Владимир
- Откуда: Из Аршинцево, г. Керчь, Крым-Россия.
- Благодарил (а): 53 раза
- Поблагодарили: 166 раз
- Контактная информация:
Re: ДЕ3330 - обрывается цикл
Ну, раз насосы вроде, остаётся выяснить:AlexLi писал(а):время впрыска бежит на табло, впрыска нет и по звуку насосы вроде под нагрузкой...
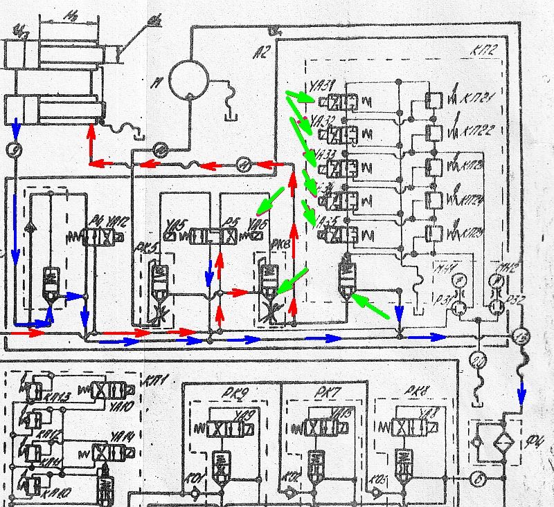
1. включается ли магнит YA-6 и магниты YA 31-35(в зависимости от настроек давления)
2. в момент впрыска есть ли давление в системе
3. скорость впрыска настроена на использования тех же насосов, что и на движения? На всякий случай понажимать пальцем на магниты РК 7-9. Все ли нагружают насосы.
Если всё электрическое отрабатывает, значит доставать гранулу из под седла клапана КП2.
А может у вас там вообще, дроссель скорости закрыт...
Бегемот!!! Ты меня не зли!!! ©Олька
- ВЕТАЛ
- Сообщения: 618
- Зарегистрирован: 16 апр 2008, 12:19
- Страна, Регион, Область: Рідна ненька Україна
- Город: Харків
- Благодарил (а): 1 раз
- Поблагодарили: 9 раз
Re: ДЕ3330 - обрывается цикл
Тут еще надо разобраться, какая компоновка гидроузлов на машине у ТС. Лично у меня на машине 3330Ф1 она не такая: блок впрыска другой конструкции.
Да и неплохо было бы на манометр посмотреть, что там показывает?
Да и неплохо было бы на манометр посмотреть, что там показывает?
Re: ДЕ3330 - обрывается цикл
Гидро-схема та же. По гидравлике пока ничего не нашли. Давление в системе есть. Нам посоветовали обратить внимание на платы входа-выхода. Может и в них дело, надо проверить. Получается такая картина: в наладке и ручном режиме впрыск есть (на плате выхода диоды магнитов, отвечающих за впрыск, загораются). В полу- и автомате - нет. Получается, после смыкания при подводе сопла срабатывает конечник (кажется 3) и цикл останавливается. При этом на плате выхода горит диод только 9-го магнита, 6-й не горит...
- Бегемот
- Сообщения: 2815
- Зарегистрирован: 03 окт 2009, 13:39
- Страна, Регион, Область: Россия
- Город: Владимир
- Откуда: Из Аршинцево, г. Керчь, Крым-Россия.
- Благодарил (а): 53 раза
- Поблагодарили: 166 раз
- Контактная информация:
Re: ДЕ3330 - обрывается цикл
Может концевики расставлены криво, или кнопочка литьевое пресование нажата, вместо литья под давлением, знакомый глюк, но ни как не вспомню, что его провоцировало...
Кстати, чем дело заканчивается?
Индикацией"неудачный впрыск", или превышением времени цикла?
Или вообще авария не отрабатывает?
Кстати, чем дело заканчивается?
Индикацией"неудачный впрыск", или превышением времени цикла?
Или вообще авария не отрабатывает?
Бегемот!!! Ты меня не зли!!! ©Олька
Re: ДЕ3330 - обрывается цикл
Концевики в порядке. Кнопки тоже нужные нажаты.
А дело заканчивается работой насосов под нагрузкой (смотрели давление по манометру). На табло бегут секунды и все... Я специально выждал пару минут, ничего не изменилось.
Никаких индикаций не выдает, цикл не обрывает.
Отдали электронщику платы входа-выхода на проверку.
Кстати, выяснилось что до остановки станок проходил типа ТО и электронный блок чистили от пыли (продували + обмахивали кисточкой). Может в тот момент что- то и наобмахивали...
А дело заканчивается работой насосов под нагрузкой (смотрели давление по манометру). На табло бегут секунды и все... Я специально выждал пару минут, ничего не изменилось.
Никаких индикаций не выдает, цикл не обрывает.
Отдали электронщику платы входа-выхода на проверку.
Кстати, выяснилось что до остановки станок проходил типа ТО и электронный блок чистили от пыли (продували + обмахивали кисточкой). Может в тот момент что- то и наобмахивали...
- Бегемот
- Сообщения: 2815
- Зарегистрирован: 03 окт 2009, 13:39
- Страна, Регион, Область: Россия
- Город: Владимир
- Откуда: Из Аршинцево, г. Керчь, Крым-Россия.
- Благодарил (а): 53 раза
- Поблагодарили: 166 раз
- Контактная информация:
Re: ДЕ3330 - обрывается цикл
С выходными платами всё в порядке, если на ручнике работает впрыск.
Если бы была проблема с блоком входных сигналов, к примеру сигнал с 3-го бвк не обрабатывался, тогда она давила бы подводом пушки до посинения, а тут один насос без магнитов....косяк, в программе такой комбинации нет. При впрыске в автомате должны работать 1,3,5(смыкание, подвод пушки, впрыск) и комбинация насосов. А на пульте давлений впрыска ни чего не загорается? А ведь тоже должно.
А другой такой машинки по близости нет? Блок контроля и управления проверить.
Если бы была проблема с блоком входных сигналов, к примеру сигнал с 3-го бвк не обрабатывался, тогда она давила бы подводом пушки до посинения, а тут один насос без магнитов....косяк, в программе такой комбинации нет. При впрыске в автомате должны работать 1,3,5(смыкание, подвод пушки, впрыск) и комбинация насосов. А на пульте давлений впрыска ни чего не загорается? А ведь тоже должно.
А другой такой машинки по близости нет? Блок контроля и управления проверить.
Бегемот!!! Ты меня не зли!!! ©Олька
Re: ДЕ3330 - обрывается цикл
"При впрыске в автомате должны работать 1,3,5(смыкание, подвод пушки, впрыск) и комбинация насосов. А на пульте давлений впрыска ни чего не загорается?"
Если 1,3,5 - конечники, то они срабатывают (по крайней мере на плате загораются). На плате выхода не включаются: магнит YA-6 и магниты YA 31-35. Горит только YA-9.
Если 1,3,5 - конечники, то они срабатывают (по крайней мере на плате загораются). На плате выхода не включаются: магнит YA-6 и магниты YA 31-35. Горит только YA-9.
- Borodabus
- Сообщения: 95
- Зарегистрирован: 27 янв 2008, 04:14
- Страна, Регион, Область: Россия
- Город: Россия
- Откуда: Россия
- Благодарил (а): 2 раза
- Поблагодарили: 0
Re: ДЕ3330 - обрывается цикл
Недавно был такой глюк у меня,
решилось чисткой и протяжкой
разьёмов кабелей от головы к станку.
решилось чисткой и протяжкой
разьёмов кабелей от головы к станку.
ICQ 340273729
Что бы там ни было , никогда не воспринимайте жизнь слишком всерьез : вам из неё живым все равно не выбраться .
Что бы там ни было , никогда не воспринимайте жизнь слишком всерьез : вам из неё живым все равно не выбраться .
Re: ДЕ3330 - обрывается цикл
Починили... Сам не электронщик, объясню как понял. Вобщем что-то сделали в плате входных сигналов так, что цикл пошел нормально но при добавлении БВК-2 (кажется контроль полного выпрямления рычагов). Раньше он НИКОГДА не использовался и стоял в крайнем правом положении...
- Бегемот
- Сообщения: 2815
- Зарегистрирован: 03 окт 2009, 13:39
- Страна, Регион, Область: Россия
- Город: Владимир
- Откуда: Из Аршинцево, г. Керчь, Крым-Россия.
- Благодарил (а): 53 раза
- Поблагодарили: 166 раз
- Контактная информация:
Re: ДЕ3330 - обрывается цикл
Не может быть, чтобы не использовался)
Он даёт разрешение на подвод пушки. Если нет сигнала спрямлённых рычагов, пушка не пойдёт вперёд и SQ-3 не даст разрешение на впрыск.
SQ-8(форма разомкнута)==>SQ-1 (вкл давления защиты) ==>SQ-9 (касание плит, разрешение на полное давление запирания)==>SQ-2 (полностью спрямлённые рычаги)
Он даёт разрешение на подвод пушки. Если нет сигнала спрямлённых рычагов, пушка не пойдёт вперёд и SQ-3 не даст разрешение на впрыск.
SQ-8(форма разомкнута)==>SQ-1 (вкл давления защиты) ==>SQ-9 (касание плит, разрешение на полное давление запирания)==>SQ-2 (полностью спрямлённые рычаги)
Бегемот!!! Ты меня не зли!!! ©Олька
Re: ДЕ3330 - обрывается цикл
Не использовался 100%!!! Я слышал, что в плате входных сигналов что-то типа ножки какого-то элемента висела в воздухе, что яко бы давало постоянное прохождение какого-то сигнала...
Но то что конечник SQ-2 не использовался в течение 4-5 лет работы - однозначно.
Но то что конечник SQ-2 не использовался в течение 4-5 лет работы - однозначно.
- Бегемот
- Сообщения: 2815
- Зарегистрирован: 03 окт 2009, 13:39
- Страна, Регион, Область: Россия
- Город: Владимир
- Откуда: Из Аршинцево, г. Керчь, Крым-Россия.
- Благодарил (а): 53 раза
- Поблагодарили: 166 раз
- Контактная информация:
Re: ДЕ3330 - обрывается цикл
Как же ваш наладчик этого не видел? И как с таким уровнем знания машины вы ухитряетесь что то лить?
Бегемот!!! Ты меня не зли!!! ©Олька
Re: ДЕ3330 - обрывается цикл
А нет ни наладчика, электронщика, гидравлика (в профессиональном смысле этих понятий). За производство отвечает 1 чел (это я) + "литейщики", обученные мной же. Постигал все с нуля. Начинали около 5 лет назад, тоже с ПОЛНОГО нуля . Сейчас берем 4-й тпа на 1 кг (да, пусть б/у - зато свой).
Льем хозтовары, на это полученных знаний и умений хватает.
Вот так-то бывает... А вобщем - всем спасибо.)
Льем хозтовары, на это полученных знаний и умений хватает.
Вот так-то бывает... А вобщем - всем спасибо.)
Кто сейчас на конференции
Сейчас этот форум просматривают: нет зарегистрированных пользователей и 11 гостей