Д-3136: изменение межштампового расстояния
Д-3136: изменение межштампового расстояния
Подскажите! Не можем изменить межштамповое расстояние на Д-3136 (одесса). При полном выпрямлении штока подвижной плиты происходит смыкание формы (без зазора). Нет места для хода штока цилиндра запирания. Соответственно не получается расставить конечники на смыкание (не хватает информации в связи с отсутствием полного комплекта документов).
- Бегемот
- Сообщения: 2815
- Зарегистрирован: 03 окт 2009, 13:39
- Страна, Регион, Область: Россия
- Город: Владимир
- Откуда: Из Аршинцево, г. Керчь, Крым-Россия.
- Благодарил (а): 53 раза
- Поблагодарили: 166 раз
- Контактная информация:
Re: Д-3136: изменение межштампового расстояния
До установки формы желательно сомкнуть плиты и отвести подальше влево концевик отвода промежуточной плиты (ВК-3)...тогда перед размыканием промежуточная плита отойдёт на большее расстояние.
Теперь остаётся отвести этот концевик (ВК-3) и при размыкании промежуточная плита пойдёт назад, но заслонка будет жать в низ, что не айс...
Вы фотку выложите, а мы с концевиками разобраться поможем.
Теперь остаётся отвести этот концевик (ВК-3) и при размыкании промежуточная плита пойдёт назад, но заслонка будет жать в низ, что не айс...
Вы фотку выложите, а мы с концевиками разобраться поможем.
Бегемот!!! Ты меня не зли!!! ©Олька
Re: Д-3136: изменение межштампового расстояния
По концевикам вроде разобрались. Разложу предисторию данной проблемы.
Приобрели станок где-то месяц назад. После долгих мыканий - запустили. Проработали пробные полдня в полуавтомате. Единственное что не нравилось - сильная нагрузка на движок во время впрыска - два раза вылетали вставки на 100 А (изделие - ведро 10 л). Проконсультировался. На следующий день с утра запустился, подправил впрыск, вроде заработало помягче. Где-то через час работы, при смыкании не произошел набор давления (нужно 220 т, выдавал около 80т.) На этом и остановились, давление не набиралось. При этом после рассмотрения проблемы показалось что давление не набирается, т.к. не срабатывает 4-й конечник (и вообще промежуточная плита как-бы не двигалась).
Начали искать в гидроблоке запирания. В одном из элементов нашли лопнувшую пружину. После замены вроде восстановился ход промежуточной плиты (2-3 мм).
Проблема ненабора давления дожима при смыкании осталась.
На данный момент все выглядит так: нажимаем кнопку смыкание; происходит - ускоренный подвод - замедление - ввод заслонки - при достижении конечника №4 набор давления дожима. Давление доходит до 100 МПа (при нужных 220) и дальше не растет при нагруженной системе. Причем, если затем нажать на кнопку размыкания, при срабатывании конечника №3 не происходит моментального сброса давления (как было при нормальной работе), а оно уменьшается где-то до 50 МПа и зависает на этом уровне. Соответственно вывода заслонки не происходит. Через некоторое время при спаде давления форму можно раскрыть.
В чем может быть причина? Перебрал почти весь блок впрыска, вроде все нормально.
Что еще приходит в голову: наличие воздуха в системе (удаление через клапан на цилиндре запирания?); где-то неправильно настроен предохранительный клапан,-а (тогда почему до этого момента машина нормально работала?); где-то перепускает клапан (тогда где?); проблемы с насосом?...
Буду благодарен за любые советы.
Приобрели станок где-то месяц назад. После долгих мыканий - запустили. Проработали пробные полдня в полуавтомате. Единственное что не нравилось - сильная нагрузка на движок во время впрыска - два раза вылетали вставки на 100 А (изделие - ведро 10 л). Проконсультировался. На следующий день с утра запустился, подправил впрыск, вроде заработало помягче. Где-то через час работы, при смыкании не произошел набор давления (нужно 220 т, выдавал около 80т.) На этом и остановились, давление не набиралось. При этом после рассмотрения проблемы показалось что давление не набирается, т.к. не срабатывает 4-й конечник (и вообще промежуточная плита как-бы не двигалась).
Начали искать в гидроблоке запирания. В одном из элементов нашли лопнувшую пружину. После замены вроде восстановился ход промежуточной плиты (2-3 мм).
Проблема ненабора давления дожима при смыкании осталась.
На данный момент все выглядит так: нажимаем кнопку смыкание; происходит - ускоренный подвод - замедление - ввод заслонки - при достижении конечника №4 набор давления дожима. Давление доходит до 100 МПа (при нужных 220) и дальше не растет при нагруженной системе. Причем, если затем нажать на кнопку размыкания, при срабатывании конечника №3 не происходит моментального сброса давления (как было при нормальной работе), а оно уменьшается где-то до 50 МПа и зависает на этом уровне. Соответственно вывода заслонки не происходит. Через некоторое время при спаде давления форму можно раскрыть.
В чем может быть причина? Перебрал почти весь блок впрыска, вроде все нормально.
Что еще приходит в голову: наличие воздуха в системе (удаление через клапан на цилиндре запирания?); где-то неправильно настроен предохранительный клапан,-а (тогда почему до этого момента машина нормально работала?); где-то перепускает клапан (тогда где?); проблемы с насосом?...
Буду благодарен за любые советы.
- Бегемот
- Сообщения: 2815
- Зарегистрирован: 03 окт 2009, 13:39
- Страна, Регион, Область: Россия
- Город: Владимир
- Откуда: Из Аршинцево, г. Керчь, Крым-Россия.
- Благодарил (а): 53 раза
- Поблагодарили: 166 раз
- Контактная информация:
Re: Д-3136: изменение межштампового расстояния
Сброс давление производится магнитом ЭМ-7, а уже потом промежуточная плита движется назад до концевика ВК-3... под давлением она не сдвинется...Причем, если затем нажать на кнопку размыкания, при срабатывании конечника №3 не происходит моментального сброса давления (как было при нормальной работе), а оно уменьшается где-то до 50 МПа и зависает на этом уровне. Соответственно вывода заслонки не происходит. Через некоторое время при спаде давления форму можно раскрыть.
Где заменили пружину? Посмотрите настройку регулятора защиты инструмента КП2.1, кажется слив идёт с его давлением.
А полное давление дожима-КП2.2, при включённом ЭМ-8.
Бегемот!!! Ты меня не зли!!! ©Олька
Re: Д-3136: изменение межштампового расстояния
По номеру конечника (3 или 4) при сбросе давления могу ошибаться, между ними ход порядка 2-3 мм, трудно уловитиь момент перехода. Срабатывание магнита ЭМ7 уточню завтра. Пружину заменили если не ошибаюсь в рк7 (если смотреть на блок запирания, он находится под 13 магнитом).
Каким образом провести настройку кп 2.1 и 2.2 и по какому манометру контролировать? Как фактически на блоке запирания расположены эти клапана (справа-налево или наоборот?)
Каким образом провести настройку кп 2.1 и 2.2 и по какому манометру контролировать? Как фактически на блоке запирания расположены эти клапана (справа-налево или наоборот?)
- Бегемот
- Сообщения: 2815
- Зарегистрирован: 03 окт 2009, 13:39
- Страна, Регион, Область: Россия
- Город: Владимир
- Откуда: Из Аршинцево, г. Керчь, Крым-Россия.
- Благодарил (а): 53 раза
- Поблагодарили: 166 раз
- Контактная информация:
Re: Д-3136: изменение межштампового расстояния
2-3 мм это не обязательно, можно и больше, это расстояние освобождает заслонку. Будет мало- будет скоблить. Плюс это расстояние, на котором начинает работать защита инструмента. 10 мм будет оптимально.
РК7 - слив при размыкании (подвижная плита), при смыкании закрывается.
Регулятор защиты кажется ближе к пилоту ЭМ8.
Проверить защиту:
Отвести ВК4 дальше вправо, чтобы он не сработал при соприкосновении плит. Нажать смыкание в ручном режиме. Форма сомкнётся и включится дожим на низком давлении. Его видно на ЭКМ. Оно должно быть минимальным, лишь бы хватило соприкоснуть плиты формы. Килограмм 10-20. Если будете закручивать регулятор- оно будет подниматься на ЭКМ-е. Но при выкручивании обратный клапан не даст слиться из главного цилиндра. Так что только на увеличение. Если уменьшили- снова разомкнуть-сомкнуть.
Затем, когда плиты соприкоснулись, заведите флажок и ВК4 и включится полное давление дожима....
А чтобы оно висело постоянно и вы могли его оценить и регулировать- уведите верхний предел на ЭКМ, чтобы он не сработал.
Хотя у меня в подсознании болтается, что была такая ситуация, тоже при отводе плиты дожима давление на ЭКМ лезло в гору, и помогло уменьшение давления отрыва... кажется...может и нет...у меня такое раздолбаное руйно на 500 кубиков...
РК7 - слив при размыкании (подвижная плита), при смыкании закрывается.
Регулятор защиты кажется ближе к пилоту ЭМ8.
Проверить защиту:
Отвести ВК4 дальше вправо, чтобы он не сработал при соприкосновении плит. Нажать смыкание в ручном режиме. Форма сомкнётся и включится дожим на низком давлении. Его видно на ЭКМ. Оно должно быть минимальным, лишь бы хватило соприкоснуть плиты формы. Килограмм 10-20. Если будете закручивать регулятор- оно будет подниматься на ЭКМ-е. Но при выкручивании обратный клапан не даст слиться из главного цилиндра. Так что только на увеличение. Если уменьшили- снова разомкнуть-сомкнуть.
Затем, когда плиты соприкоснулись, заведите флажок и ВК4 и включится полное давление дожима....
А чтобы оно висело постоянно и вы могли его оценить и регулировать- уведите верхний предел на ЭКМ, чтобы он не сработал.
Хотя у меня в подсознании болтается, что была такая ситуация, тоже при отводе плиты дожима давление на ЭКМ лезло в гору, и помогло уменьшение давления отрыва... кажется...может и нет...у меня такое раздолбаное руйно на 500 кубиков...
Бегемот!!! Ты меня не зли!!! ©Олька
Re: Д-3136: изменение межштампового расстояния
Почти все выставил-настроил. Размыкание проходит нормально (подрегулировал КП 2.1 на сброс давления). Смыкание идет до набора давления. Максимум, который смог накрутить с помощью КП 2.2 - 130 МПа при нужных 220-230. Магниты, которые работают при наборе давления - 8; 13; 1; 3; 40 (проверял, все срабатывают). Вроде в инструкции написано, что должен срабатывать еще 2-й магнит. Пробовал нажимать - никакого эффекта.
Может не хватает производительности НА2 (поломка?), пробовал поджать клапан под ЭМ 40 - эффекта нет. Пожет воздух подсасывает (такое ощущение что в трубопроводе как-бы звон или дребезжание)? Все-таки до проблемы все работало нормально...
Может не хватает производительности НА2 (поломка?), пробовал поджать клапан под ЭМ 40 - эффекта нет. Пожет воздух подсасывает (такое ощущение что в трубопроводе как-бы звон или дребезжание)? Все-таки до проблемы все работало нормально...
Re: Д-3136: изменение межштампового расстояния
А кстати, через клапан с замененной пружиной при наборе давления перепускать на слив не может? Нет гарантии такого же усилия на пружине как и было.
- Бегемот
- Сообщения: 2815
- Зарегистрирован: 03 окт 2009, 13:39
- Страна, Регион, Область: Россия
- Город: Владимир
- Откуда: Из Аршинцево, г. Керчь, Крым-Россия.
- Благодарил (а): 53 раза
- Поблагодарили: 166 раз
- Контактная информация:
Re: Д-3136: изменение межштампового расстояния
Пружина только помогает закрыть клапан, а дальше его давлением масла прижимает.
Второй магнит отводит плиту, то есть действие противоположное первому.
Если подсос воздуха- масло пенится. В аксиалках отрываются бронзовые наконечники с шаровой поршней, тогда цокот страшный...
Я так понял, что работали на 220 атмосферах, а потом резко всё пропало?
Моя старушка тоже больше 120-130 не набирает, контакт-манометр выставил на 100 и ладно...
Второй магнит отводит плиту, то есть действие противоположное первому.
Если подсос воздуха- масло пенится. В аксиалках отрываются бронзовые наконечники с шаровой поршней, тогда цокот страшный...
Я так понял, что работали на 220 атмосферах, а потом резко всё пропало?
Моя старушка тоже больше 120-130 не набирает, контакт-манометр выставил на 100 и ладно...
Бегемот!!! Ты меня не зли!!! ©Олька
Re: Д-3136: изменение межштампового расстояния
Да именно так, на манометре стояло 220 атмосфер и при новом цикле они пропали (не дошло до стрелки). А разве контакт-манометр - это не показатель усилия запирания в тоннах? Просто при наладке если не ошибаюсь, меньше 220 атм. шел облой. А нам на этой машине надо делать ведро... Все встает в ремонт насоса?
- Бегемот
- Сообщения: 2815
- Зарегистрирован: 03 окт 2009, 13:39
- Страна, Регион, Область: Россия
- Город: Владимир
- Откуда: Из Аршинцево, г. Керчь, Крым-Россия.
- Благодарил (а): 53 раза
- Поблагодарили: 166 раз
- Контактная информация:
Re: Д-3136: изменение межштампового расстояния
ЭКМ - это датчик давления построенный на основе манометра, который меряет давление масла.
Попробуйте скоростью и давлением впрыска поиграть, чтобы уменьшить облой.
А давление на таком руйне может теряться в разных местах, может где колечки в седельных клапанах лопнули или мусорок...
Попробуйте скоростью и давлением впрыска поиграть, чтобы уменьшить облой.
А давление на таком руйне может теряться в разных местах, может где колечки в седельных клапанах лопнули или мусорок...
Бегемот!!! Ты меня не зли!!! ©Олька
Re: Д-3136: изменение межштампового расстояния
ОК. Завтра поэкспериментируем. Отпишусь по факту.
Кстати, если не ошибаюсь - регулировка давления это КП 3.1 и 3.2? А где изменить скорость впрыска?
Кстати, если не ошибаюсь - регулировка давления это КП 3.1 и 3.2? А где изменить скорость впрыска?
- Бегемот
- Сообщения: 2815
- Зарегистрирован: 03 окт 2009, 13:39
- Страна, Регион, Область: Россия
- Город: Владимир
- Откуда: Из Аршинцево, г. Керчь, Крым-Россия.
- Благодарил (а): 53 раза
- Поблагодарили: 166 раз
- Контактная информация:
Re: Д-3136: изменение межштампового расстояния
Скорость впрыска первой и второй ступеней на насосе. Вертушок выворачиваем- меньше, заворачиваем- больше.
Там четыре регулятора.
1. Скорость движений на наладке и оно же вторая ступень впрыска.
2. ускоренное перемещение подвижной плиты.
3. скорость загрузки.
4. скорость первой ступени впрыска.
А как у вас они подключены не скажу, посмотрите в момент впрыска какой магнит пилота включается, ручка регулировки будет не под ним, а под противоположным магнитом пилота. Так же и на второй ступени впрыска.
Там четыре регулятора.
1. Скорость движений на наладке и оно же вторая ступень впрыска.
2. ускоренное перемещение подвижной плиты.
3. скорость загрузки.
4. скорость первой ступени впрыска.
А как у вас они подключены не скажу, посмотрите в момент впрыска какой магнит пилота включается, ручка регулировки будет не под ним, а под противоположным магнитом пилота. Так же и на второй ступени впрыска.
Бегемот!!! Ты меня не зли!!! ©Олька
Re: Д-3136: изменение межштампового расстояния
С утра часа 2 гонял машину, пытаясь подобрать параметры литья. Не получилось... В любом случае при недоливе уже начинает идти облой. Если ведро пролить полностью, толщина облоя около 1 мм. Видимо запирания на 130 атм. маловато.
В конце дня, путем вкручивания вертушка (почти до упора) на аппарате КП1 (кажется так он называется, находится на блоке впрыска внизу между 1 и 2 магнитами) удалось поднять давление до 200 атм. Правда при наборе, давление сразу падает. Пришлось подогнать вторую стрелку чуть ниже 200 атм. для поддержания давления. Так вот - непонятно почему произошло такое явление, вроде бы ПК1 отвечает за усилие отрыва?... И можно ли поднять давление еще выше?
В конце дня, путем вкручивания вертушка (почти до упора) на аппарате КП1 (кажется так он называется, находится на блоке впрыска внизу между 1 и 2 магнитами) удалось поднять давление до 200 атм. Правда при наборе, давление сразу падает. Пришлось подогнать вторую стрелку чуть ниже 200 атм. для поддержания давления. Так вот - непонятно почему произошло такое явление, вроде бы ПК1 отвечает за усилие отрыва?... И можно ли поднять давление еще выше?
- Бегемот
- Сообщения: 2815
- Зарегистрирован: 03 окт 2009, 13:39
- Страна, Регион, Область: Россия
- Город: Владимир
- Откуда: Из Аршинцево, г. Керчь, Крым-Россия.
- Благодарил (а): 53 раза
- Поблагодарили: 166 раз
- Контактная информация:
Re: Д-3136: изменение межштампового расстояния
Да .. КП1 начинает работать при включенном ЭМ10, а так всё на слив. Да ещё и РК3 заперт, через него на КП1 не должно идти в момент набора давления. Можно из разобрать и проинспектировать.
Бегемот!!! Ты меня не зли!!! ©Олька
Re: Д-3136: изменение межштампового расстояния
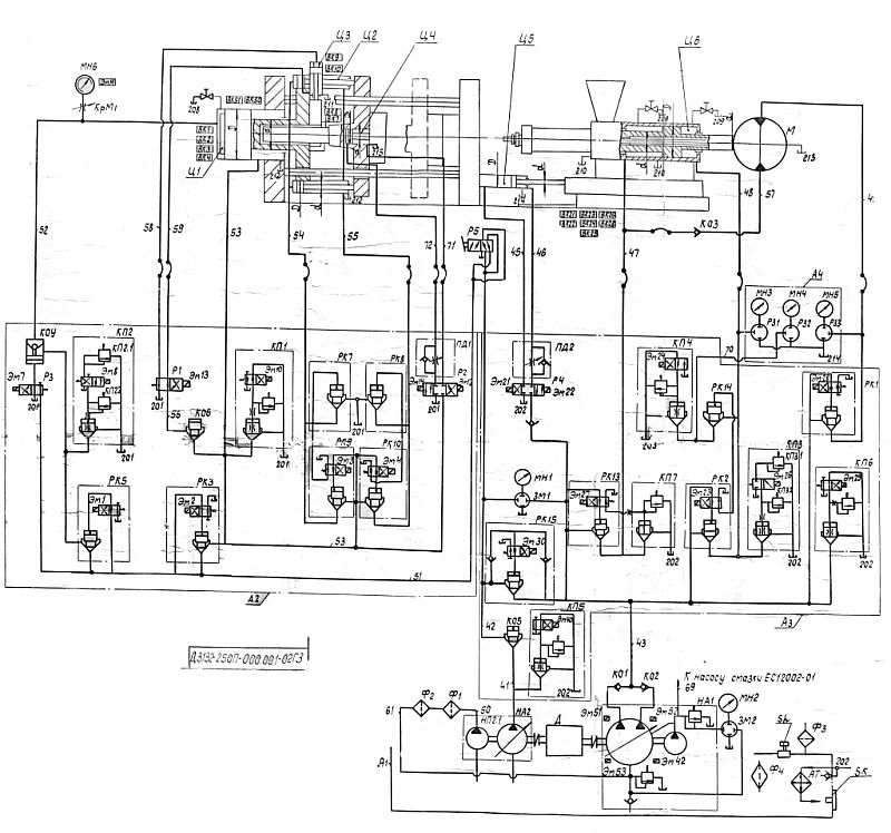
На нашей машине ЭМ10 нет. Во вложении эскиз нашего блока запирания.
- Бегемот
- Сообщения: 2815
- Зарегистрирован: 03 окт 2009, 13:39
- Страна, Регион, Область: Россия
- Город: Владимир
- Откуда: Из Аршинцево, г. Керчь, Крым-Россия.
- Благодарил (а): 53 раза
- Поблагодарили: 166 раз
- Контактная информация:
Re: Д-3136: изменение межштампового расстояния
У моей кстати то же) И родной схемы нет((
Бегемот!!! Ты меня не зли!!! ©Олька
Re: Д-3136: изменение межштампового расстояния
Для общей информации выкладываю фото схемы со шкафа управления.
- Вложения
-
- IMG_1073.JPG (138.6 КБ) 7920 просмотров
-
- IMG_1074.JPG (142.24 КБ) 7920 просмотров
- Бегемот
- Сообщения: 2815
- Зарегистрирован: 03 окт 2009, 13:39
- Страна, Регион, Область: Россия
- Город: Владимир
- Откуда: Из Аршинцево, г. Керчь, Крым-Россия.
- Благодарил (а): 53 раза
- Поблагодарили: 166 раз
- Контактная информация:
Re: Д-3136: изменение межштампового расстояния
А здесь КП1 участвует только при включённом втором магните.
Бегемот!!! Ты меня не зли!!! ©Олька
-
rz6his
- Сообщения: 16
- Зарегистрирован: 14 июл 2010, 06:14
- Страна, Регион, Область: Ставропольский край
- Город: Кисловодск
- Благодарил (а): 0
- Поблагодарили: 0
- Контактная информация:
Re: Д-3136: изменение межштампового расстояния
ЭМ10 Стоит на Д3134(500гр),в этом его отличие от 1кг и 0.250гр.AlexLi писал(а):На нашей машине ЭМ10 нет. Во вложении эскиз нашего блока запирания.
Re: Д-3136: изменение межштампового расстояния
Спасибо за советы. Сегодня нашел проблему - клапан ЭМ2. Причем визуальный осмотр ничего не выявил, а уже потом случайно при наборе давления замыкания приложил к нему палец - а сердечник ходуном ходит... Благо был такой же в запасе) Давление как и было - 230 атм.
Все работает нормально. Единственное что не нравится (так и не добился желаемого результата) - очень высокая нагрузка на двигатель во время впрыска. Даже немного гаснет свет и такое ощущение что движок тянет на пределе.
Попытаюсь расписать процесс впрыска (см. фото: 1-декомпрессия; 2-доза; 3-конечник ступени впрыска).
На высоком давлении (от конечника 2 к 3-му) срабатывают магниты насосов 40; 51 и 42 (на фото гидросхемы надпись фломастером). При подходе к 3-му конечнику происходит максимальная нагрузка на движок. Убрать или хотя бы уменьшить не получается. При достижении конечника 3 - работает только магнит 52 (надпись фломастером) насоса. В принципе эта ступень впрыска идет безболезненно. Каким же образом и возможно ли избавиться от этой перегрузки?
Все работает нормально. Единственное что не нравится (так и не добился желаемого результата) - очень высокая нагрузка на двигатель во время впрыска. Даже немного гаснет свет и такое ощущение что движок тянет на пределе.
Попытаюсь расписать процесс впрыска (см. фото: 1-декомпрессия; 2-доза; 3-конечник ступени впрыска).
На высоком давлении (от конечника 2 к 3-му) срабатывают магниты насосов 40; 51 и 42 (на фото гидросхемы надпись фломастером). При подходе к 3-му конечнику происходит максимальная нагрузка на движок. Убрать или хотя бы уменьшить не получается. При достижении конечника 3 - работает только магнит 52 (надпись фломастером) насоса. В принципе эта ступень впрыска идет безболезненно. Каким же образом и возможно ли избавиться от этой перегрузки?
-
rz6his
- Сообщения: 16
- Зарегистрирован: 14 июл 2010, 06:14
- Страна, Регион, Область: Ставропольский край
- Город: Кисловодск
- Благодарил (а): 0
- Поблагодарили: 0
- Контактная информация:
Re: Д-3136: изменение межштампового расстояния
Надо было отснять работу гидроагрегата,виноват.,Впрыск 1я ступень-эм52,эм29,эм23,2я ступень-эм52,эм29,эм23,эм26.Циклограмма по-моему в автомате.Если надо описание агрегата пишите.AlexLi писал(а):Спасибо за советы. Сегодня нашел проблему - клапан ЭМ2. Причем визуальный осмотр ничего не выявил, а уже потом случайно при наборе давления замыкания приложил к нему палец - а сердечник ходуном ходит... Благо был такой же в запасе) Давление как и было - 230 атм.
Все работает нормально. Единственное что не нравится (так и не добился желаемого результата) - очень высокая нагрузка на двигатель во время впрыска. Даже немного гаснет свет и такое ощущение что движок тянет на пределе.
Попытаюсь расписать процесс впрыска (см. фото: 1-декомпрессия; 2-доза; 3-конечник ступени впрыска).
На высоком давлении (от конечника 2 к 3-му) срабатывают магниты насосов 40; 51 и 42 (на фото гидросхемы надпись фломастером). При подходе к 3-му конечнику происходит максимальная нагрузка на движок. Убрать или хотя бы уменьшить не получается. При достижении конечника 3 - работает только магнит 52 (надпись фломастером) насоса. В принципе эта ступень впрыска идет безболезненно. Каким же образом и возможно ли избавиться от этой перегрузки?
Re: Д-3136: изменение межштампового расстояния
"Надо было отснять работу гидроагрегата,виноват.,Впрыск 1я ступень-эм52,эм29,эм23,2я ступень-эм52,эм29,эм23,эм26.Циклограмма по-моему в автомате."
Выкладывал только срабатывающие магниты насосов. Может у меня путаница со ступенями впрыска? Насколько я понимаю, первая ступень до конечника 3 (на фото). Вторая ступень - по достижении конечника?
Выкладывал только срабатывающие магниты насосов. Может у меня путаница со ступенями впрыска? Насколько я понимаю, первая ступень до конечника 3 (на фото). Вторая ступень - по достижении конечника?
-
rz6his
- Сообщения: 16
- Зарегистрирован: 14 июл 2010, 06:14
- Страна, Регион, Область: Ставропольский край
- Город: Кисловодск
- Благодарил (а): 0
- Поблагодарили: 0
- Контактная информация:
Re: Д-3136: изменение межштампового расстояния
Смотрим циклограмму.AlexLi писал(а):"Надо было отснять работу гидроагрегата,виноват.,Впрыск 1я ступень-эм52,эм29,эм23,2я ступень-эм52,эм29,эм23,эм26.Циклограмма по-моему в автомате."
Выкладывал только срабатывающие магниты насосов. Может у меня путаница со ступенями впрыска? Насколько я понимаю, первая ступень до конечника 3 (на фото). Вторая ступень - по достижении конечника?
Re: Д-3136: изменение межштампового расстояния
Да, по циклограмме все видно. Я повторюсь, может путаюсь в ступенях цикла. Перегрузка по движку идет именно от 2-го (набор дозы) до 3-го конечника. И 40-й магнит на этом этапе точно включен.
- Бегемот
- Сообщения: 2815
- Зарегистрирован: 03 окт 2009, 13:39
- Страна, Регион, Область: Россия
- Город: Владимир
- Откуда: Из Аршинцево, г. Керчь, Крым-Россия.
- Благодарил (а): 53 раза
- Поблагодарили: 166 раз
- Контактная информация:
Re: Д-3136: изменение межштампового расстояния
А зачем фломастером перерисовали?AlexLi писал(а): На высоком давлении (от конечника 2 к 3-му) срабатывают магниты насосов 40; 51 и 42 (на фото гидросхемы надпись фломастером). При подходе к 3-му конечнику происходит максимальная нагрузка на движок. Убрать или хотя бы уменьшить не получается. При достижении конечника 3 - работает только магнит 52 (надпись фломастером) насоса. В принципе эта ступень впрыска идет безболезненно. Каким же образом и возможно ли избавиться от этой перегрузки?
ЭМ-52 -скорость 1-й ступени впрыска, потом переключается на подпресовку с низкой скоростью ЭМ-51.
Эм-40 вроде при этом не должен участвовать, его задачи: дожим формы, выталкиватель и заслонка.
Разгружаться в момент впрыска ему некуда, если 30 магнит не включен, может и он грузит.
Плюс у вас наверное насос на ступень впрыска настроен на максимальную производительность и давление под потолок.
Вообще то там на блоке впрыска должен манометр быть, что он показывает?
Бегемот!!! Ты меня не зли!!! ©Олька
Re: Д-3136: изменение межштампового расстояния
Фломастером рисовали до нас, сейчас концов не найти.
Завтра отпишусь по отработке всех магнитов при впрыске.
Завтра отпишусь по отработке всех магнитов при впрыске.
- Бегемот
- Сообщения: 2815
- Зарегистрирован: 03 окт 2009, 13:39
- Страна, Регион, Область: Россия
- Город: Владимир
- Откуда: Из Аршинцево, г. Керчь, Крым-Россия.
- Благодарил (а): 53 раза
- Поблагодарили: 166 раз
- Контактная информация:
Re: Д-3136: изменение межштампового расстояния
Наверное фишки на насосе перевернули, что на самом деле пофигу, правильное на мнемосхеме, а насос отстраивается по сработавшему пилоту.
Бегемот!!! Ты меня не зли!!! ©Олька
Re: Д-3136: изменение межштампового расстояния
Выкладываю фото срабатывания магнитов.
Момент перехода от конечника набора дозы до конечника понижения давления (включен магнит 40).
Момент срабатывания конечника понижения давления.
По давлению манометра пока не отпишусь - он не рабочий.
Кому интересно - могу скинуть видео момента впрыска в личку. Сюда не знаю как: 2 файла по 4 с лишним Мб.
По общему состоянию машины: сегодня отработал около 9 часов. Брака не было, работа ровная, стабильная (за исключением рева на впрыске). Можно ли по этому судить об удовлетворительном состоянии насосов и шнека?
И еще - уже на разогретой машине в момент впрыска какие то щелчки в области колонн-плит?
Момент перехода от конечника набора дозы до конечника понижения давления (включен магнит 40).
Момент срабатывания конечника понижения давления.
По давлению манометра пока не отпишусь - он не рабочий.
Кому интересно - могу скинуть видео момента впрыска в личку. Сюда не знаю как: 2 файла по 4 с лишним Мб.
По общему состоянию машины: сегодня отработал около 9 часов. Брака не было, работа ровная, стабильная (за исключением рева на впрыске). Можно ли по этому судить об удовлетворительном состоянии насосов и шнека?
И еще - уже на разогретой машине в момент впрыска какие то щелчки в области колонн-плит?
- Вложения
-
- IMG_1089.JPG (122.96 КБ) 7836 просмотров
-
- IMG_1088.JPG (119.74 КБ) 7836 просмотров
Кто сейчас на конференции
Сейчас этот форум просматривают: нет зарегистрированных пользователей и 7 гостей