ТПА UBE 350 Япония. Пропорциональный регулятор

- "Чудеса" случившиеся с вашими дорогими Куаси, Хмельницкими, Одесскими, Белорусскими, Русскими, Немецкими, Китайскими, Итальянскими и даже Американскими машинами.
- Various cases and problems with your IMM: Kuasy from DDR, Soviet-made machines, German, Chinese, American, Italian, Belarusian made machines.
Ответить
Сообщение
Автор
ЗЮМ
Эксперт Гидравлик
Сообщения: 5721
Зарегистрирован: 24 окт 2012, 20:41
Страна, Регион, Область: СССР
Город: Деревня Малая Малявня
Откуда: деревня МАЛАЯ МАЛЯВНЯ
Благодарил (а): 610 раз
Поблагодарили: 835 раз

ТПА UBE 350 Япония. Пропорциональный регулятор

#1 Сообщение ЗЮМ » 13 сен 2014, 01:35

Купим пропорциональный клапан расхода для ТПА UBE 350 тонн.
Вложения
03_0020_01 х.jpg
03_0022_01х5.jpg
IMG00270 х5.jpg
IMG00271 х5.jpg
03_0020_01 х5.jpg

ЗЮМ
Эксперт Гидравлик
Сообщения: 5721
Зарегистрирован: 24 окт 2012, 20:41
Страна, Регион, Область: СССР
Город: Деревня Малая Малявня
Откуда: деревня МАЛАЯ МАЛЯВНЯ
Благодарил (а): 610 раз
Поблагодарили: 835 раз

Re: Купим для ТПА UBE 350 Япония. Пропорциональный регулятор

#2 Сообщение ЗЮМ » 13 сен 2014, 01:41

Аппаратура компании TOKYO KEIKI год выпуска 86.
Вложения
IMG00261.jpg

ЗЮМ
Эксперт Гидравлик
Сообщения: 5721
Зарегистрирован: 24 окт 2012, 20:41
Страна, Регион, Область: СССР
Город: Деревня Малая Малявня
Откуда: деревня МАЛАЯ МАЛЯВНЯ
Благодарил (а): 610 раз
Поблагодарили: 835 раз

Re: Купим для ТПА UBE 350 Япония. Пропорциональный регулятор

#3 Сообщение ЗЮМ » 13 сен 2014, 01:49

Ведем переписку с ГК " Новые технологии" которая предлагает аппаратуру tokyo keiki. Но навряд ли предложат оригинал. Больно стар. Ищем варианты замены на аналогичный. Или у кого сохранился БУ имея дело с такими ТПА.

ЗЮМ
Эксперт Гидравлик
Сообщения: 5721
Зарегистрирован: 24 окт 2012, 20:41
Страна, Регион, Область: СССР
Город: Деревня Малая Малявня
Откуда: деревня МАЛАЯ МАЛЯВНЯ
Благодарил (а): 610 раз
Поблагодарили: 835 раз

Re: Купим для ТПА UBE 350 Япония. Пропорциональный регулятор

#4 Сообщение ЗЮМ » 28 сен 2014, 01:34

Клапан нашли. Вопрос решаем. Вопрос упирается в преславутые рубли и волю руководства.
Вложения
CIMG4494.JPG

ЗЮМ
Эксперт Гидравлик
Сообщения: 5721
Зарегистрирован: 24 окт 2012, 20:41
Страна, Регион, Область: СССР
Город: Деревня Малая Малявня
Откуда: деревня МАЛАЯ МАЛЯВНЯ
Благодарил (а): 610 раз
Поблагодарили: 835 раз

Re: Купим для ТПА UBE 350 Япония. Пропорциональный регулятор

#5 Сообщение ЗЮМ » 28 сен 2014, 08:18

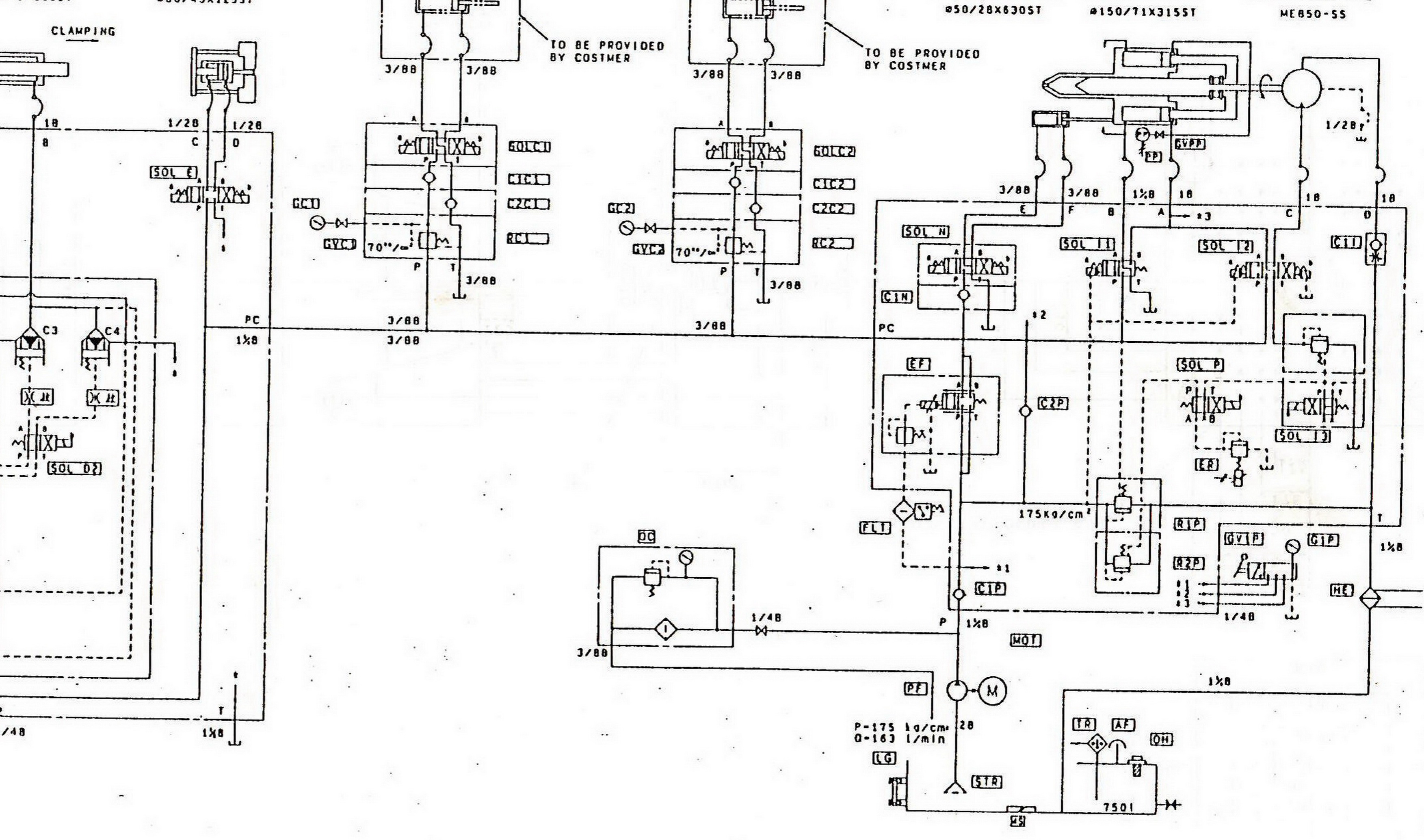
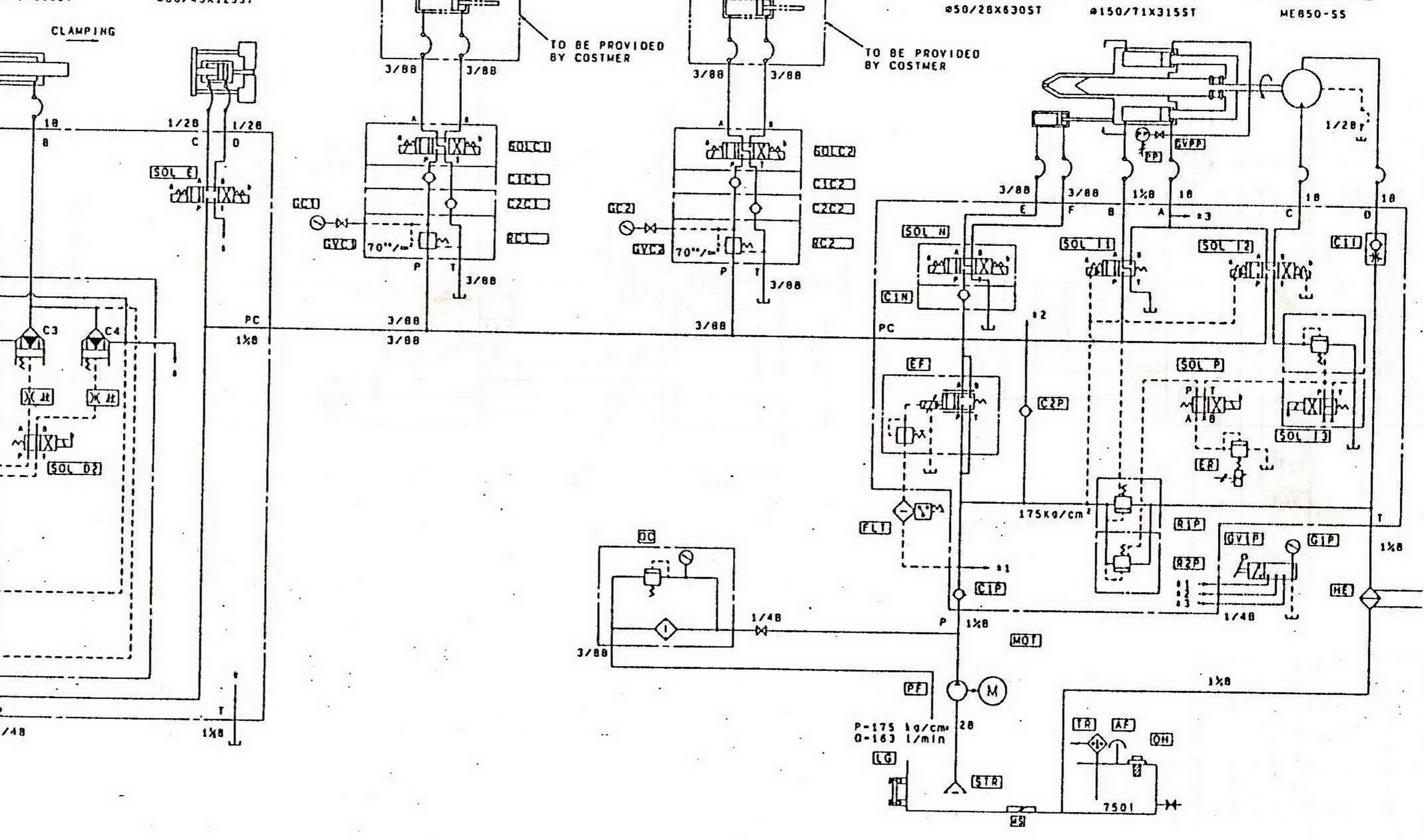
Дополнительно купим Предохранительный клапан R2P. Клапан компенсации давления R1P.
Вложения
03_0020_01 х.jpg
Нижний -клапан компенсации. Выполняет роль стабилизатора потока за регулятором  EF. И является регулятором мощности на валу электродвигателя насоса. Энергосберегающая функция в том числе.
Нижний -клапан компенсации. Выполняет роль стабилизатора потока за регулятором EF. И является регулятором мощности на валу электродвигателя насоса. Энергосберегающая функция в том числе.
Клапан предельного давления. Предохранительный.
Клапан предельного давления. Предохранительный.
03_0022_01 !!!3.jpg
!!! 2.jpg

ЗЮМ
Эксперт Гидравлик
Сообщения: 5721
Зарегистрирован: 24 окт 2012, 20:41
Страна, Регион, Область: СССР
Город: Деревня Малая Малявня
Откуда: деревня МАЛАЯ МАЛЯВНЯ
Благодарил (а): 610 раз
Поблагодарили: 835 раз

Re: Купим для ТПА UBE 350 Япония. Пропорциональный регулятор

#6 Сообщение ЗЮМ » 28 сен 2014, 08:28

ЗЮМ писал(а):Клапан регулятор расхода нашли. Вопрос решаем. Вопрос упирается в преславутые рубли и волю руководства.
Официальная стоимость клапана 91 тысяча 250 рублей. Доставка входит в стоимость изделия.

ЗЮМ
Эксперт Гидравлик
Сообщения: 5721
Зарегистрирован: 24 окт 2012, 20:41
Страна, Регион, Область: СССР
Город: Деревня Малая Малявня
Откуда: деревня МАЛАЯ МАЛЯВНЯ
Благодарил (а): 610 раз
Поблагодарили: 835 раз

Re: Купим для ТПА UBE 350 Япония. Пропорциональный регулятор

#7 Сообщение ЗЮМ » 28 сен 2014, 10:44

ЗЮМ писал(а):Ведем переписку с ГК " Новые технологии" которая предлагает аппаратуру tokyo keiki. Но навряд ли предложат оригинал. Больно стар. Ищем варианты замены на аналогичный. Или у кого сохранился БУ имея дело с такими ТПА.
Сотрудники компании просто молодцы , оперативно дали ответ. О наличии требуемых запчастей. честно говоря не было надежды. Хотя есть масса вариантов по модернизации и установки аналогов. Что выльется ( я думаю) в большие расходы по рублям.

ЗЮМ
Эксперт Гидравлик
Сообщения: 5721
Зарегистрирован: 24 окт 2012, 20:41
Страна, Регион, Область: СССР
Город: Деревня Малая Малявня
Откуда: деревня МАЛАЯ МАЛЯВНЯ
Благодарил (а): 610 раз
Поблагодарили: 835 раз

Re: Купим для ТПА UBE 350 Япония. Пропорциональный регулятор

#8 Сообщение ЗЮМ » 28 сен 2014, 13:58

ЗЮМ писал(а):Дополнительно купим Предохранительный клапан R2P. Клапан компенсации давления R1P.
Теория сбоя.
Вложения
147420_698A3 №2_mannesmann_rexroth_uchebnyy_kurs_po_gidravlike_tom_2_03.jpg
147420_698A3 №2_mannesmann_rexroth_uchebnyy_kurs_po_gidravlike_tom_2_01.jpg

ЗЮМ
Эксперт Гидравлик
Сообщения: 5721
Зарегистрирован: 24 окт 2012, 20:41
Страна, Регион, Область: СССР
Город: Деревня Малая Малявня
Откуда: деревня МАЛАЯ МАЛЯВНЯ
Благодарил (а): 610 раз
Поблагодарили: 835 раз

Re: Купим для ТПА UBE 350 Япония. Пропорциональный регулятор

#9 Сообщение ЗЮМ » 28 сен 2014, 14:40

Кстати, пару слов о неисправности. Машина работает только на максимальных расходах. Причем регулятор скорости свою роль выполняет нормально. А вот Компенсатор давления все время открыт. И давление всего 45 атм. При увеличении скорости по заданию , золотник компенсатора давления резко резко закрывает слив и мы имеем скачек движения, рискуя все разбить. Перепад давления ни какой не соблюдается. Сильный износ золотника компенсатора давления R1P, который должен автоматически следить за постоянным перепадом давления на входе и выходе масла в регуляторе потока. и обеспечивать стабильную и плавную регулировку скорости потребителей. В общем причины нам известны. Износы на лицо. Система сильно в связи с этим разбалансированна. Надо менять или аппаратуру или ТПА. 29 лет. Тему пока не закрываем. Может кто железа подкинет подешевле. Ну и интересно что получим в итоге. Через недель 10 (срок поставки старых утюгов)

ЗЮМ
Эксперт Гидравлик
Сообщения: 5721
Зарегистрирован: 24 окт 2012, 20:41
Страна, Регион, Область: СССР
Город: Деревня Малая Малявня
Откуда: деревня МАЛАЯ МАЛЯВНЯ
Благодарил (а): 610 раз
Поблагодарили: 835 раз

Re: Купим для ТПА UBE 350 Япония. Пропорциональный регулятор

#10 Сообщение ЗЮМ » 28 сен 2014, 14:49

ЗЮМ писал(а):Аппаратура компании TOKYO KEIKI год выпуска 86.
кстати это самый нормальный Виккерс взятый японцами как образец.

ЗЮМ
Эксперт Гидравлик
Сообщения: 5721
Зарегистрирован: 24 окт 2012, 20:41
Страна, Регион, Область: СССР
Город: Деревня Малая Малявня
Откуда: деревня МАЛАЯ МАЛЯВНЯ
Благодарил (а): 610 раз
Поблагодарили: 835 раз

Re: Купим для ТПА UBE 350 Япония. Пропорциональный регулятор

#11 Сообщение ЗЮМ » 28 сен 2014, 19:36

Я согласен что форум купи продай не для обсуждения ремонтных процедур. И если администрация лишнее уберет мы не возражаем. У же все выяснилось. Да и тему в принципе можно закрыть.

Аватара пользователя
plastic
ПластЭксперт
Сообщения: 1294
Зарегистрирован: 09 ноя 2006, 14:09
Страна, Регион, Область: Россия
Город: Москва
Благодарил (а): 322 раза
Поблагодарили: 290 раз

Re: Купим для ТПА UBE 350 Япония. Пропорциональный регулятор

#12 Сообщение plastic » 29 сен 2014, 10:28

ЗЮМ писал(а):Я согласен что форум купи продай не для обсуждения ремонтных процедур. И если администрация лишнее уберет мы не возражаем. У же все выяснилось. Да и тему в принципе можно закрыть.
Может быть лучше перенести ее в Ремонт ТПА?

ЗЮМ
Эксперт Гидравлик
Сообщения: 5721
Зарегистрирован: 24 окт 2012, 20:41
Страна, Регион, Область: СССР
Город: Деревня Малая Малявня
Откуда: деревня МАЛАЯ МАЛЯВНЯ
Благодарил (а): 610 раз
Поблагодарили: 835 раз

Re: Купим для ТПА UBE 350 Япония. Пропорциональный регулятор

#13 Сообщение ЗЮМ » 29 сен 2014, 10:38

Это замечательно было бы. Ведь мы прошли путь решения задачи. И кому то это пригодится. Ведь всегда очень трудно когда кругом неизвестность. А в конечном итоге ларчик просто открывается. Хотелось бы рассказать как решили задачу на военном заводе в одном из городов. И затраты. Что бы руководители понимали. Что пора менять оборудование. Или заниматься кап ремонтами. Спасибо за внимание. С уважением Вячеслав Р. Потом чисто по гидравлики (пропорциональная техника и мне мало понятна) А тут приобрели бесценный опыт.

ЗЮМ
Эксперт Гидравлик
Сообщения: 5721
Зарегистрирован: 24 окт 2012, 20:41
Страна, Регион, Область: СССР
Город: Деревня Малая Малявня
Откуда: деревня МАЛАЯ МАЛЯВНЯ
Благодарил (а): 610 раз
Поблагодарили: 835 раз

Re: ТПА UBE 350 Япония. Пропорциональный регулятор

#14 Сообщение ЗЮМ » 09 ноя 2014, 00:56

Вопрос о поиске снимается. Хорошая компания все нашла и выставила предложила Технико комерческое предложение о приобретении трех гидроаппаратов. 1. пропорциональный регулятор расхода 100000 рублей. 2. Компенсатор давления 38000 рублей и 3 предохранительный клапан 24000 рублей. Честно говоря из японии таких годов выпуска не ожидал и не верил. Срок доставки 10 недель. ну эт ни чего в сравнении простоя 2вух лет. нахороших заказах окупится быстро. машину надо ставить в строй 350 тонн усилия запирания. Сохранилась в остальном не плохо. В связи падением рубля регулятор расхода вырос в цене на 10000 руб. Интересно а как дорожает целый ТПА из европы.
Вложения
Цена 100000 рублей.
Цена 100000 рублей.
цена 38000 +24000 рублей.
цена 38000 +24000 рублей.

Ответить

Вернуться в «Термопластавтоматы не могут без ремонта/Injection molding machines need in repair»

Кто сейчас на конференции

Сейчас этот форум просматривают: нет зарегистрированных пользователей и 10 гостей